- Подключение теплого пола к терморегулятору
- Подключение терморегулятора к теплому полу
- Подключение терморегулятора к теплому полу: важные нюансы
- Установка терморегулятора теплого пола своими руками
- Как подключить терморегулятор и заземление?
- Подключение теплого пола к электричеству: как подключить своими руками
- как установить и подключить термодатчик своими руками в квартире или доме? Как правильно произвести монтаж и какие нюансы бывают во время установки
- Подключение терморегуляторов к электрическим тёплым полам
- Монтаж терморегулятора и датчика
- Подключение терморегулятора к водному тёплому полу
- Конструкция терморегуляторов для радиаторов отопления
- Преимущества и недостатки
- Поэтапная инструкция по монтажу регулятора
- Виды терморегуляторов
- Терморегуляторы с интеграцией с внешними системами.
- Датчик изменения температуры
- Что представляет собой терморегулятор
- Блиц-советы
- Принцип работы
- Нагрев/охлаждение.
- Советы по выбору приборов
- Подключение вашей системы излучения | | Теплый пол своими руками
- Полное руководство по теплому полу | Блог
- Все о теплых полах | tekmar
- Установка лучистого теплого пола — старый дом
- Как работает теплый пол?
- Как правильно выбрать термостат для вашей системы электрического теплого пола
- Как установить умный термостат от Warmup для полов с подогревом
Подключение теплого пола к терморегулятору
Подключение электрического теплого пола к терморегулятору — это заключительный и поэтому очень ответственный этап установки системы теплых полов.
Для того, чтобы вы смогли с легкостью самостоятельно выполнить такой монтаж, представляем нашу пошаговую фото инструкцию – установка и подключение терморегулятора к теплому полу.
В качестве примера для установки будем использовать достаточно популярный, проверенный временем терморегулятор Devi Devireg 535 (D535).
Комплект поставки терморегулятора Devireg 535, кроме инструкции и брошюры на различных языках, включает механизм терморегулятора с рамкой и датчик температуры теплого пола.
Для подключения теплого пола к терморегулятору, воспользуемся стандартной монтажной схемой (см. изображение ниже), достаточно подробно мы описывали ее в нашей статье «Схема подключения терморегулятора теплого пола».
Для удобства, производители всегда указывают схему подключения на тыльной стороне терморегулятора или рядом с клеммами, поэтому во время монтажа, схема всегда остается на виду.
Перед подключением терморегулятора, был выполнен монтаж теплого пола Devi, концы нагревательного кабеля выведены в подрозетник. Так же туда подведен трехжильный питающий кабель и гофрированная труба (гофра), для датчика температуры.
Перед установкой, в первую очередь, отключаем подачу электрического тока. Для этого в электрощите, необходимо рычаги автоматических выключателей перевести в состоянии «выкл.», обычно это положение, при котором рычаг направлен вниз. Какой именно автомат необходимо выключить, если они не подписаны, определяется опытным путем, выключая их по очереди, и проверяя, например, индикаторной отверткой, наличие напряжения проводке для выключателя. В крайнем случае, выключайте все. Но затем еще раз обязательно убедитесь, в отсутствии электрического тока, в месте установки!
Приступаем к установке терморегулятора теплого пола
1.
Устанавливаем датчик температуры теплого пола.
Для этого:
1.1.Отрезаем гофрированную трубу (гофру) в подрозетнике.
Второй конец гофры находится возле нагревательных матов в полу. Это сделано для того, чтобы после выполнения всех отделочных работ, была возможность поместить датчик температуры теплого пола, контролирующий степень нагрева, от терморегулятора к нагреваемой поверхности.
1.2.Помещаем датчик температуры теплого пола в гофру, как показано на изображении ниже.
Затем проталкиваем его до упора, датчик должен обязательно попасть в определенное для него при монтаже теплого пола место.
2. Подключаем заземление к теплому полу.
Как определить какой из проводов фаза, ноль, а какой заземление самостоятельно, вам поможет наша подробная инструкция – ЗДЕСЬ.
2.1. Для этого отрезаем по длине (60мм – 80мм) и снимаем изоляцию с проводов, идущих от нагревательного кабеля.
2.2. Для большего удобства необходимо скрутить жилы экрана между собой, как показано на изображении ниже
2.3.Соединяем, с помощью клеммника экраны концов нагревательного кабеля, с заземлением (защитным нулём) питающего кабеля – желто-зеленый провод.
Для соединения удобно использовать клеммник WAGO 222-412, как в нашем примере. После фиксации проводов, соединение убирается в подрозетник и в последствии находится за терморегулятором.
3.Подготавливаем терморегулятор к установке.
Снимаем лицевую панель с рамкой. Для этого необходимо поместить прямую отвертку в паз в нижней части лицевой панели и надавить, как показано на изображении ниже.
После чего щелкнет фиксатор, а лицевая панель подастся вперед, и вы сможете с легкостью разобрать терморегулятор, на составные части.
4.Подключаем провода к терморегулятору.
Обрезаем по длине (60мм – 80мм) и снимаем изоляцию с концов проводов (8мм – 10мм) необходимых при подключении терморегулятора. После чего, зажимаем их в соответствующих клеммах, по схеме установки.
5. Подгибаем провода за терморегулятор.
Так-как при подключении теплого пола к терморегулятору используется большое количество проводов, для успешной установки его в подрозетник они должны быть аккуратно уложены и в дальнейшем не препятствовать монтажу.
6. Выставляем по уровню и фиксируем механизм терморегулятора в подрозетнике.
7. Устанавливаем рамку.
8.Защелкиваем лицевую панель.
Для этого вставляем её в посадочное место и аккуратно, до щелчка, надавливаем. После фиксации, лицевая панель так же удерживает собой декоративную рамку.
Теперь можно включить подачу электричества и протестировать работу терморегулятора и всей системы теплого пола.
Для этого нажимаем на кнопку включения (с левой стороны терморегулятора), после чего должен зажечься красный индикатор, а на ЖК экране появится текущая температура поверхности, куда установлен теплый пол.
На этом установка завершена. Только не ждите мгновенного нагрева поверхности пола, в свой стандартный режим работы теплый пол, подключенный к электронному терморегулятору, выходит только после нескольких часов, после первого включения.
Любые возникшие вопросы при подключении автоматического терморегулятора теплого пола оставляйте в комментариях к статье, постараемся вам помочь!
Подключение терморегулятора к теплому полу
Соединение теплого пола к терморегулятору происходит при помощи кабеля ПВ-3 сечением 2,5 мм². Один конец кабеля подключается к соответствующему контакту терморегулятора, а второй подсоединяется к медной шине при помощи специальных коннекторов.
В нашем интернет-магазине вы можете приобрести готовый набор для подключения пленочных теплых полов.
Коннектор необходимо вставить между медной шиной и изоляцией пленочного теплого пола так, чтобы одна пластина соприкасалась с медной шиной. Далее обе пластины коннектора плотно прижимаются друг к другу, а в ответную часть вставляется электрический провод.
Для обжатия рекомендуется использовать специальный инструмент или пассатижи.
Все места подключений или пайки и открытые участки медной шины изолируются бутилкаучуковой лентой. Места среза сплошного пленочного пола изолируются полимерной лентой.
При одновременном подключении нескольких греющих элементов к одному терморегулятору применяется параллельное соединение. Для удобства рекомендуется использовать распаечную коробку. Приходящие от теплого пола провода с помощью распределительной колодки, методом скрутки или пайки, соединяются параллельно, т.е. фазы с фазами, ноли с нолями. Из распаечной коробки выходит всего два провода к соответствующим контактам термостата (ноль и фаза).
В случае если суммарная мощность теплого пола превышает максимальную мощность нагрузки терморегулятора, необходимо распределить нагревательные элементы между несколькими термостатами. Например, если максимальная мощность нагрузки терморегулятора составляет 3520 Вт, и Вы подключаете 2 пленки метровой ширины длиной в 10 метров и мощностью в 220 Вт/м², то суммарная мощность такого пола будет составлять 4400 Вт, что превышает максимальную мощность терморегулятора и недопустимо. В данной ситуации необходимо использование двух терморегуляторов.
Подключение терморегулятора к теплому полу: важные нюансы
Содержание:1. Виды терморегуляторов
2. Подключение электрического обогреваемого пола к регулятору
Системы теплых полов в последнее время стали довольно распространенными.
Они не только повышают комфорт, но и служат неплохим дополнением к основному отоплению. Для эффективной, но экономной работы теплого пола требуется установить терморегулятор, включающий или выключающий систему. Как он выглядит, можно посмотреть на фото.
Подключение терморегулятора к теплому полу (водяному) не является обязательным, хотя его использование способствует более экономному расходу теплоносителя. Что же касается электрических и инфракрасных систем, то для их работы установка терморегулятора крайне необходима.
Виды терморегуляторов
Данные устройства бывают простыми и сложными. В простых механических приборах выставляется только один параметр – температура нагрева. Сложные имеют программное управление и электронный дисплей, с их помощью можно настраивать работу системы обогрева пола, например, включение и отключение в определенное время. Подключение регулятора теплого пола выполняют после установки системы. Он может быть встраиваемым (устанавливаемым в нишу в стене) или же накладным.
Для нормальной работы терморегуляторов необходимо наличие специальных датчиков, от которых будет поступать информация о температуре пола. Датчик – это два провода, которые соединены термопарой, изменяющей свое сопротивление в зависимости от температуры нагрева.
Термодатчики для теплого пола могут получать информацию с самой системы теплого пола или же измерять температуру воздуха в комнате. Воздушные датчики чаще всего находятся прямо в корпусе терморегулятора. Также существуют устройства, которые одновременно получают информацию от двух типов датчиков. Измерять температуру самого теплого пола лучше в помещениях, где находятся дополнительные источники тепла, например, в кухне и ванной комнате. Читайте также: «Как работает терморегулятор для водяного теплого пола – виды, правила установки».
Подключение электрического обогреваемого пола к регулятору
Устройство электрического теплого пола отличается простотой: он укладывается либо в толщу стяжки, либо на нее. Сверху настилается напольное покрытие. Что касается того, как подключить теплый пол к терморегулятору, то работы проводятся следующим образом.Перед устройством теплых полов выбирают место, где будет находиться терморегулятор. Рядом с ним должна быть электрическая сеть в 220 В. Между электросетью и терморегулятором необходимо оставить место для расположения автоматического выключателя.
При создании электрического пола с обогревом нужно предусмотреть место и для термодатчика. Обычно его помещают возле терморегулятора. Недопустимо закрывать его мебелью.
Если в качестве нагревательного элемента в системе теплого пола выступает инфракрасная пленка, то температурный датчик устанавливают с ее изнаночной стороны.
В том случае, когда для нагрева пола используется электрический кабель, который укладывается в толщу стяжки, то температурный датчик удаляют от бетона, размещая его вместе с нагревательным кабелем для теплого пола внутри гофрированной трубы.
В результате один конец трубы находится в толще стяжки, а другой выводится к стене таким образом, чтобы при необходимости можно было снять и заменить неисправный датчик, не снимая напольное покрытие.
После окончания установки электрической системы на том месте, где будет установлен терморегулятор, наносят разметку. В этом поможет схема подключения регулятора теплого пола. Если прибор встраиваемый, то в месте его будущего расположения делают нишу (прочитайте также: «Схема подключения электрического теплого пола — варианты»). Для установки накладного устройства пользуются винтами-саморезами и дюбелями.
Следует обратить внимание на то, чтобы мощности нагревательного элемента системы пола с обогревом и терморегулятора подходили друг к другу. Нагрузка, приходящаяся на нагревательный элемент, должна быть меньше максимальной мощности терморегулятора.
Затем подключают проводку элемента к клеммам прибора. Обязательно нужно соблюдать порядок подключения фаз, в этом поможет схема подключения терморегулятора теплого пола.
На большинстве устройств нейтральный ноль обозначается буквой «N», а фазы – «F» и «L». Помимо этого, фазы обозначаются и цветом проводов. Нулевой из них обычно имеет синий цвет, а провод фазы – белый, черный или коричневый. Читайте также: «Как сделать подключение теплого пола к терморегулятору – регулировка электрического подогрева пола».После подключения системы пола к терморегулятору проводят тестирование прибора:
- устанавливают на устройстве минимальную температуру;
- подают на термостат для теплого пола питание;
- включают тумблер нагрева;
- плавно изменяют температуру, при этом стоит обратить внимание на то, что когда включаются нагревательные элементы, должен быть щелчок;
- проверяют нагрев пола.
Программируемый термостат для теплого пола, смотрите на видео:
Подключение системы водяного пола к терморегулятору
Подключение теплого пола к терморегулятору в данном случае не является обязательным, но данное устройство позволяет сэкономить на теплоносителе.
В водяных системах терморегулятор управляет потоком воды. Датчики для водяных полов, как и для электрических, бывают простыми и сложными (программируемыми). Термодатчики в водяных системах обычно измеряют температуру воздуха в помещении. Как выглядят такие устройства, можно увидеть на фото.При установке водяного теплого пола температурный датчик закрепляют на высоте около 100 сантиметров, его можно разместить рядом с терморегулятором. Но надо учитывать, что рядом с датчиком не должно быть дополнительных источников обогрева.
После того, как он был установлен, от него проводят провода к терморегулятору. Можно купить датчики, к которым информация передается по радиоканалу, но в данном случае необходимо убедиться в хорошей проходимости сигнала.
После того, как система теплого пола была запущена, нужно поместить рядом с термодатчиком обычный термометр и выставить на регуляторе требуемую температуру нагрева. Система теплого пола должна поддерживать стабильные показатели в течение нескольких часов.
После тестирования теплого пола на нормальную работоспособность можно ими пользоваться. Терморегулятор дает возможность устанавливать требуемую температуру и тем самым экономить на теплоносителе.В том, как подключить регулятор теплого пола, нет ничего сложного. Но нужно в точности следовать инструкции и соблюдать схему выполнения этой работы. Кроме того, подключение необходимо производить при выключенном электричестве – этого требуют правила безопасности. В результате установки системы теплого пола уже через несколько часов будет заметно, насколько комфортнее стало в доме.
Установка терморегулятора теплого пола своими руками
Система подогрева пола позволяет поддерживать комфортный микроклимат в помещении, предоставляя владельцу возможность самостоятельного определения необходимой температуры. Для управления интенсивностью обогрева подобного рода системы комплектуются прибором, известным как терморегулятор.
Установка терморегулятора теплого пола
При желании с установкой упомянутого устройства можно справиться собственными силами.
Исполнитель изначально должен настроиться на серьезность и ответственность предстоящего мероприятия, не забывая, при этом, о положениях техники безопасности.
Содержание статьи
Основные сведения о терморегуляторе для теплого пола
В состав системы, помимо непосредственно терморегулятора, включается специальный температурный датчик. Установка второго прибора выполняется с использованием гофрированной трубки из пластика. Это изделие располагается в стяжке пола.
Температурный датчик
Температурный датчик должен быть смонтирован в гофротрубке
Современные термостаты имеют возможность программирования
Регуляторы с функцией программирования стоят несколько дороже по сравнению с «собратьями» без такой возможности, однако, за счет экономии на расходе источника тепла, разница в цене компенсируется в среднем за 1-3 сезона.
Терморегулятор для теплого пола Thermo Thermoreg TI 900 программируемый
Классический вариант комнатного терморегулятора для теплого пола с выносным датчиком температуры
Терморегулятор ELECTROLUX ETA-16
Подготовка к работе
Прежде чем приступать к установке температурного регулятора, внимательно ознакомьтесь с положениями инструкции, приложенной производителем. Отдельного внимания заслуживает раздел, посвященный непосредственно установке приспособления, т.к. порядок выполнения данного мероприятия для разных моделей отличается.
Терморегулятор Thermoreg TI-200. Инструкция
Терморегулятор Thermoreg TI-200
Терморегулятор UTH-150 Euro type. Паспорт и инструкция по монтажу
UTH-150 Euro type
Снимите лицевую панель регулятора, осторожно демонтировав управляющее колесико. Чтобы это сделать, аккуратно подденьте элемент отверткой, а после открутите закрепляющий винт. Если выбранная вами модель регулятора оснащена защелками, достаточно попросту надавить на них отверткой и панель снимется.
Снятие передней панели
Важно! Если крышка не снимается, не нужно пытаться решить задачу посредством оказания механического воздействия. Так вы рискуете сломать крепежные элементы. В результате придется покупать новый регулятор. Лучше внимательно прочтите руководство производителя и разберите прибор в соответствии с приведенной последовательнос
тью.
Терморегулятор E 62.116. Инструкция
Подготовьте нижеперечисленны
- гофротрубку. В большинстве ситуаций это изделие присутствует в заводской комплектации. Если конкретно в вашем случае производитель не укомплектовал свое изделие гофрированной монтажной трубой, купите ее отдельно. Оптимально подходит трубка, имеющая 16-миллиметровый диаметр. Для определения требуемой длины измерьте пространство между местами установки регулятора системы обогрева и температурного датчика;
- отвертку;
- крепежные винты;
- монтажную коробку;
- уровень;
- индикационную отвертку.
Предназначена для определения напряжения в сети. Можно заменить другим прибором с аналогичными функциями.
Нюансы монтажа разных видов терморегуляторов
Изучая инструкцию к выбранному терморегулятору, обратите внимание на заявленный производителем показатель площади обслуживания. Если вы планируете установить прибор в большом помещении, целесообразно будет разделить пространство на несколько областей и установить для каждой из них свой температурный регулятор. В противном случае устройство может попросту не выдержать подаваемую нагрузку и в его использовании не будет никакого смысла.
Регуляторы могут иметь разную конструкцию и функциональность
Таблица. Отличия основных параметров терморегуляторов
| Параметры | Пояснения |
|---|---|
| Конструкция термостата | В продаже представлены встраиваемые и накладные устройства. Монтаж встраиваемого регулятора предполагает необходимость создания технологического отверстия в выбранной стене. В случае с накладным прибором отверстие делать не придется. |
| Особенности управления | Производители предлагают приборы с выносными и встроенными температурными датчиками. Также доступны комбинированные модели, оснащенные датчиками обоих типов. |
| Функциональные возможности | Ранее отмечалось, что регулятор может иметь функции программирования либо же быть без таковых. Специалисты рекомендуют по возможности пользоваться настраиваемыми приборами, т.к. они обеспечивают более комфортные, экономные и в целом эффективные условия использования теплого пола. |
Полезная информация об электропроводах
В коробку вводится несколько проводов, изоляция которых имеет разную окраску. В соответствии с общепринятыми положениями, на ноль заходит провод голубого цвета, фаза соединяется с проводом в черной изоляции, а заземление обеспечивается посредством провода в желто-зеленой оболочке.
Обратите внимание на цвет проводов
Найти фазу можно при помощи специального сетевого индикатора. Также в процессе подготовки вы должны измерить уровень напряжения, создаваемый между нулем и фазой. Нормальным считается показатель в 220 В.
Соединение проводов
Вы должны обрезать провода главного греющего кабеля, а также питания. Это можно сделать при помощи острого ножа либо специальных кусачек. Кабели необходимо обрезать таким образом, чтобы они выходили из монтажной коробки приблизительно на 5 см. Провода нужно зачистить. Если выполняется установка устройства с безвинтовым соединением, информация о рекомендованной длине данной зачистки будет приведена на корпусе прибора. Следите, чтобы зачищенные концы кабелей не соприкасались. Для соединения заземляющего провода с оплеткой греющего кабеля воспользуйтесь пайкой либо клеммой.
Далее вам нужно подключить питающий провод к устанавливаемому термостату. Схема подключения системы приводится в руководстве производителя либо на корпусе устройства.
Для разных устройств она будет отличаться, поэтому уточните данный момент в индивидуальном порядке.
Подключение терморегулятора
Заведите фазный провод на соответствующий контакт устанавливаемого устройства. Узнать нужный контакт можно по маркировке латинской буквой L. Кабель нуля подавайте на клемму, обозначенную буквой N. Будьте внимательны: в продаже представлены системы, в которых на N-клемму предусматриваетс
Соедините датчик температуры с sensor-клеммами. Как отмечалось, данный датчик располагается в гофрированной трубе. Если он изначально не вставлен в трубку, вам нужно сделать это самостоятельно.
Установка термодатчика — размещение в гофротрубке
Установка термодатчика
Ключевые положения техники безопасности
Любые электромонтажные работы должны проводиться в строгом соответствии с техникой безопасности.
Пренебрежение данными положениями грозит самыми неблагоприятными последствиями. Ключевые рекомендации следующие:
- перед началом работы обесточьте всю квартиру/дом либо непосредственно линию, выделенную для подсоединения термостата, если такая возможность присутствует;
- не включайте в электросеть разобранное устройство;
- не используйте регулятор при температуре выше +40 и ниже -5;
- не допускайте запыления термостата;
- не применяйте для чистки устройства разнообразные растворители. Использование в этих целях бензола также недопустимо;
- не занимайтесь ремонтом регулятора, не имея соответствующих навыков;
- не допускайте превышения значений мощности и тока выше указанных в инструкции производителя.
Поэтапная инструкция по монтажу регулятора
Рассматриваемое мероприятие состоит из нескольких основных технологических этапов. Придерживайтесь приведенной последовательнос
Первый этап.
Вооружившись перфоратором, дрелью или другим подходящим инструментом, подготовьте в стене отверстие для подключаемого устройства. Его размер должен позволять установить коробку. На этом же этапе обустройте каналы для прокладывания кабелей и обустройства датчика. Поместите установочную коробку в ранее подготовленное монтажное отверстие.
Фото штробы в стене, соединяющей пол с терморегулятором
Штроба должна быть 20х20 мм
Второй этап. Уложите провода. Питающие кабели системы подогрева пола нужно подвести к коробке. На этой же стадии работы заведите в коробку провода температурного датчика.
Схема прокладки проводов в гофре
Третий этап. Установите температурный регулятор. Ваша задача сводится к простому фиксированию устройства в коробке.
Четвертый этап. Соедините главные узлы системы. На этой стадии вы должны четко следовать положениям инструкции производителя, т.к. последовательнос
Подключение терморегулятора теплого пола
Пятый этап.
Установите лицевую панель. Для фиксации используйте монтажные винты из комплекта. Проверьте ровность монтажа регулятора при помощи уровня. После этого закройте крышку термостата и включите напряжение. Если все в порядке, вы поймете это по загоревшемуся индикатору теплого пола или включению экрана регулятора. Можете приступать к настройке устройства.
Проверка системы
Важно! Специалисты рекомендуют принимать систему теплого пола в постоянную эксплуатацию минимум спустя 3-4 недели после заливки стяжки и укладки плитки, если она была выбрана в качестве финишного декоративного покрытия. Под воздействием тепла заливка может попросту растрескаться.
Исполнителю разрешается лишь измерить сопротивление, создающееся между греющими жилами, воспользовавшись специально предназначенным для этого инструментом. Полученные замеры сопоставляются с оптимальными значениями, приведенными в руководстве производителя. Если все в порядке, останется лишь дождаться полного высыхания и набора прочности стяжки, после чего систему, укомплектованную термостатом и сопутствующим датчиком, можно будет вводить в полноценную эксплуатацию.
Удачной работы!
Видео – Установка терморегулятора теплого пола
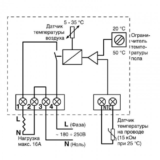
Как подключить терморегулятор и заземление?
В статье ответы на следующие вопросы:
- Как подключить теплый пол?
- Как подключить терморегулятор?
- Как подключить заземление теплого пола?
Ответы на Ваши вопросы:
Термостат покупают отдельно от системы ТП. Схема подключения нанесена обычно на корпус устройства. Чтобы правильно выполнить соединение нагревательного кабеля и терморегулятора, следует внимательно изучить перед подключением инструкцию по установке и саму схему.
Согласно стандартной схеме:
- Контакт 1 (обычно самый правый) — подключается фаза питания терморегулятора, провод от электросети дома, обозначение L.

- Контакт 2 — «ноль» от электросети, N.
- Контакт 3 — «ноль» нагревательного кабеля теплого пола, маркировка N1.
- Контакт 4 — фаза теплого пола, L1.
- Контакт 5 — остается свободным.
- Контакты 6 и 7 — соединение проводов термодатчика.
Чтобы правильно соединить кабель теплого пола с заземлением, нужно обращать внимание на цвет изоляции жил. Синяя и коричневая жилы подключаются к терморегулятору, желто-зеленая жила обеспечивает заземление теплого пола. Произвести соединение ее с «землей», не подключая к терморегулятору.
Согласно ПУЭ:
«1.7.109. В качестве естественных заземлителей могут быть использованы:
1)металлические и железобетонные конструкции зданий и сооружений, находящиеся в соприкосновении с землей…
6) другие находящиеся в земле металлические конструкции и сооружения…
1.
7.110. Не допускается использовать в качестве заземлителей трубопроводы горючих жидкостей, горючих или взрывоопасных газов и смесей и трубопроводов канализации и центрального отопления.
Если земля не проведена к монтажной коробке, эту жилу соединить не с чем – заземления нет, заземляющую жилу ни с чем не соединяют.
Подключение теплого пола к электричеству: как подключить своими руками
В процессе монтажа электрического теплого пола, самым трудоемким считается подключение к электропитанию. Непосредственно устройство полов своими руками не представляет сложности даже для новичков, но, если подключение инфракрасного теплого пола, либо кабельного или стержневого, произведено неправильно, система не будет выполнять свои функции или выйдет из строя. Следует обратить внимание на устройство заземления, иначе система будет «биться» током.
Электрические теплые полы требуют установки термостата. Этот прибор нужен для поддержания стабильной заданной температуры в помещении.
Термостат отключает и включает полы в соответствии с показаниями термодатчика.
Установка терморегулятора
Подключение теплого пола возможно без использования термостата. Однако в таком случае придется вручную организовывать режим работы системы. Во-первых, это неудобно; во-вторых, владельцы жилья лишаются следующих преимуществ:
- Поддержание заданной температуры в автоматическом режиме;
- Нагрев пола в определенные временные промежутки;
- Экономия электроэнергии;
- Поддержание комфортной температуры круглосуточно.
При выборе термостата нужно учитывать потребляемую мощность системы теплого пола. Обычно используют приборы мощностью 3 кВ. Подключать устройство можно напрямую к щитку или через розетку. К прибору всегда прилагается инструкция, в какой последовательности подсоединять силовые провода, а также заземления, фазы и нуля.
Термостат располагают на расстоянии 1,2-1,5 м от пола.
Некоторые виды регуляторов можно устанавливать ниже – около 30 см от поверхности, обычно они оснащены сверхчувствительными термодатчиками.
Подключение через розетку
- Установить термостат. Существует 2 варианта монтажа: накладной и скрытый. Соответственно, для скрытой установки в стене необходимо сделать отверстие и штробу для кабеля. Для накладной установки – только штробу.
- К распределительной коробке подводится провод заземления, фаза, ноль из розетки.
- В штробе располагают нагревательный кабель от теплого пола и одножильный провод термодатчика.
- Подсоединить провода по схеме (инструкция со схемой прилагается к терморегулятору).
- Осуществить подключение системы пола к термостату.
Подключение через щиток
Если терморегулятор предназначен для эксплуатации в большом помещении (20 кв. м. и более), то мастера рекомендуют устанавливать прибор на отдельной электролинии. В случае подсоединения напрямую через щиток, схема действия аналогична с вышеописанной (провода заземления, фазы и нуля) с той разницей, что необходим монтаж УЗО (устройство защитного отключения).
УЗО устанавливается в щитке. После закрепления термостата следует процедура подключения теплого пола.
Подключение теплого пола без использования терморегулятора
Существует возможность монтажа теплого пола без использования термостата. В этом случае, обычно, нагревательный провод подключается к выделенной линии и при помощи УЗО полы работают в режиме вкл/выкл. Проще говоря, своими руками придется постоянно контролировать систему. В ходе «ручной» эксплуатации расход электроэнергии значительно возрастает. Кроме того, придется решить проблему заземления.
Подключение пленочного инфракрасного теплого пола к термостату своими руками
h3_2Пленочный ИК пол представляет собой нагревательный мат, на который нанесены полоски углеродного полимера. До монтажа системы необходимо выровнять поверхность и уложить теплоизоляцию.
Схема подключения электрического теплого пола:
- Каждый инфракрасный пленочный мат разрезать по требуемой длине и раскатать по направлению к стене, на которой установлен терморегулятор.

- Стыки ИК полотен проклеить скотчем не доходя до краев 10-20 см. Термоподложка также должна быть единым полотном с заклеенными стыками.
- Поместить один конец клеммы между слоями ИК-пленки. Второй конец каждой клеммы должен находиться сверху, со стороны медной шины.
- Зажать клеммы плоскогубцами.
- Взять одножильный провод и подсоединить к клемме, зажать пассатижами.
- Каждый нагревательный ИК-мат соединить последовательно таким образом, чтобы «фаза» и «ноль» двумя проводами подключались к терморегулятору. Затем подключается заземление.
- Изолировать клеммы битумным скотчем.
- Также изолировать концы медных шин с другой стороны полосы ИК-пленки.
- Чтобы поверхность финишного покрытия легла максимально ровно, нужно проделать в изоляционном слое отверстия и «утопить» в них соединения клемм с проводами.
- Подключить провод термодатчика к термостату.
- Закрепить датчик к обратной стороне ИК-пленки при помощи скотча.
- Проверить работу системы.

- Процедуру монтажа инфракрасного пленочного пола можно считать завершенной. Далее выполняется укладка линолеума, ламината и т.д.
Совет! Настоятельно рекомендуется использовать плотную вспененную термоподложку перед укладкой ИК-пола. В таком материале удобно проделывать отверстия и канавки, чтобы можно было спрятать провода и места соединения. Нагревательный пленочный мат получится «гладким» и финишное покрытие ляжет идеально.
Подключение стрежневого теплого пола своими руками
Стержневой пол – разновидность ИК-системы отопления. Представляет собой маты, на которых закреплены параллельные стержни из карбона, меди и серебра. В отличие от пленочных полов, одножильный провод соединяет стержни между собой наподобие веревочной лестницы. Инструкция по подключению своими руками:
- Разложить каждый мат параллельно друг другу.
- Соединить провода последовательно при помощи термогильзы, изолировать термоусаживаемой трубкой и «запечь» соединение строительным феном.

- Закрепить каждый нагревательный мат скотчем на полу, предварительно покрытом теплоотражающим материалом.
- Подключить провод первого мата к терморегулятору.
- Установить датчик температуры между двумя карбоновыми стержнями срединного мата.
- Подключить датчик к терморегулятору.
- Проверить работоспособность системы.
- Залить стержневой пол стяжкой либо можно уложить сверху керамическую плитку.
Совет! Для качественной адгезии чистовой стяжки и черновой поверхности, в теплоотражающем материале необходимо сделать прямоугольные отверстия. На каждый квадратный метр – 3-4 выреза.
В терморегулятор также подключается провод заземления. Обычно производители прикладывают подробную инструкцию к устройству, где все четко расписано.
Подключение кабельного пола своими руками
Монтаж кабельного пола должен начинаться с укладки теплоизоляции. Материал можно расстилать непосредственно на стяжку либо спрятать в слой наливного самовыравнивающегося пола.
Существует 2 варианта кабельного теплого пола: в виде отдельного провода либо это мат, с закрепленным на нем кабелем. В качестве рулонного материала используется армированная сетка.
Монтаж пола в виде отдельного кабеля:
- Проложить специальную металлическую ленту поперек помещения с шагом 50 см, закрепить шурупами (можно гвоздями).
- Уложить кабель по заранее продуманной схеме, избегая участков под мебелью. Витки не должны пересекаться друг с другом, шаг – 25 см.
- Зафиксировать кабель на монтажной ленте (в ней предусмотрены специальные зажимы-скобы).
- Между линиями кабеля устанавливается термодатчик, провод которого укладывается в гофру.
- Один конец кабеля изолируется. К терморегулятору подключается входящий конец, провод термодатчика, ноль, фаза и провод заземления.
- Контрольная проверка системы.
- Сверху системы заливается бетон или выравнивающаяся смесь либо клеится плитка.
Нагревательный мат подключается по такой же схеме, но есть один важный нюанс.
Кабель резать нельзя! Можно разрезать только сетку, на которой он закреплен. Поэтому придется просчитать заранее, где будут разрезы мата и в какую сторону разворачивать его части. Далее все по вышеописанной схеме: подключение к термостату непосредственно кабеля, проводов фазы, ноля, датчика и заземления.
как установить и подключить термодатчик своими руками в квартире или доме? Как правильно произвести монтаж и какие нюансы бывают во время установки
Устройство системы теплого пола заключается в монтаже нагревательных элементов под напольным покрытием и дальнейшем подключении их к источнику электроэнергии. Это происходит не напрямую, а через термостат – прибор, служащий для регулировки температурного режима. Подключение теплого пола к терморегулятору (термостату) и электричеству – операция несложная, поэтому выполнить ее можно и без привлечения профессиональных электриков. Тем более, что заботливые производители обычно изображают электрическую схему монтажа на корпусах своих терморегуляторов.
Однако, если вы – человек, совершенно не разбирающийся в дебрях электричества, некоторые нюансы могут быть вам непонятны. Мы попытаемся учесть возможные спорные нюансы и описать процесс подключения термостата к системе теплого пола максимально подробно – для «чайников».Подключение терморегуляторов к электрическим тёплым полам
схема подключения
Подобный тип пола подразумевает наличие нагревательных элементов в виде инфракрасных плёнок или кабеля, который обладает большим сопротивлением и постепенно нагревается.
Пошаговое руководство подключения:
- Первым делом определяется место, где будет располагаться термостат.
- Составляем схему подключения.
- Обдумываем схему расположения всех элементов. Рекомендуется проводить установку в местах с наличием доступа к проводам, так как рабочий процесс системы обязывает к наличию напряжения 220 В.
- Укладывая тёплый материал, следует предварительно обдумать где будет размещаться термодатчик, так как его установка невозможна под мебелью или в минимальной близости от регулятора.
Использование инфракрасной плёнки подразумевает монтаж датчика со стороны изнаночной части. - После завершения процесса укладки пола можно приступить с установке термостата. В заранее выбранном месте следует сделать углубление в стене для встроенных приборов или сделать разметку на поверхности стены при установке наружного устройства.
- Сопоставляем коммутируемый тип мощности регулятора с уровнем мощности нагревательных элементов. При значительно меньшем показателе, следует провести монтаж специализированного магнитного пускателя, который рассчитан на осуществление рабочего процесса в сети 220 В.
- Приступаем к подключению проводов в единую цепочку. Схема подключения обязательно должна располагаться на корпусе прибора. Соблюдая все правила и советы, сбор проводов в единую цепь сможет осуществить любой желающий.
- В конце следует подключиться к электросети и проверить работоспособность всей системы.
Рекомендуется проводить проверку до полной укладки напольного покрытия, что позволит при обнаружении проблемы быстро исправить её и с лёгкостью добраться в нужный момент к нагревательным элементам.
Монтаж терморегулятора и датчика
Монтаж датчика теплого пола начинают с того, что проделывают отверстие в стене и полу – оно будет проложено к распаечной коробке. Это удобно делать специальным зубилом перфоратора.
Провод обязательно защищают с помощью гофры – обычно она находится в комплекте с устройством. Рекомендуется сгладить переход между проводом и датчиком при помощи изоленты, намотанной в несколько слоев – это позволит в случае необходимости легко вытащить устройство. При установке гофры лучше делать повороты и углы плавными. Для того, чтобы убедиться, что можно будет без труда извлечь датчик, сначала устанавливают гофру, и только потом – устройство.
Просунуть датчик в нее будет проще, если воспользоваться леской для триммера. Она отличается хорошей упругостью, но при этом имеет толщину всего 3 миллиметра.
Конец провода соединяют с леской при помощи изоленты и просовывают его внутрь гофры.
Прежде чем перейти к тому, как подключить датчик теплого пола, необходимо правильно расположить устройство. Датчик должен быть размещен параллельно греющим жилам, причем в середине между ними. Чтобы в гофру не попал раствор для стяжки, ее закрывают пробкой из пластика.
youtube.com/embed/6mG8OOMAAsU?feature=oembed» frameborder=»0″ allow=»accelerometer; autoplay; encrypted-media; gyroscope; picture-in-picture» allowfullscreen=»»/>
Подключение терморегулятора к водному тёплому полу
схема подключения
Несмотря на то, что установка терморегулятора для водного напольного покрытия не является обязательным условием, многие домовладельцы всё же производят его монтаж. Это позволяет контролировать уровень подачи тёплого водного потока в систему.
Прибор может быть выбран как механического типа, так и электронного. Учитывая преобладание высокой степени инертности водяного пола, рекомендуется приобретать термодатчики воздушных разновидностей.
Пошаговое руководство:
- Прежде всего производим монтаж датчика температурного режима. Поверхность стены, на которой расположится датчик, ни в коем случае не может обогреваться. Это может нарушить общий рабочий процесс системы. Лучшим вариантом станет размещение датчика в максимальной близости с термостатом.

- Непосредственно в системе отопления производится монтаж специализированного сервопривода. Техническое устройство несёт ответственность за подачу тёплого водного напора, переходящего в контуры.
- Все провода, имеющиеся в наличии, следует соединить в одну цепочку.
- Настроить все элементы.
- При завершении монтажа следует подключиться к сети и проверить работоспособность всей конструкции. Для этого необходимо проводить замеры (около 90-120 минут) обыкновенным градусником в месте, где установлен датчик. Правильная работа должна полностью исключать колебания показателей или их существенное отличие.
- Работу с электричеством следует проводить только после обесточивания цепи, что станет гарантом безопасности.
Конструкция терморегуляторов для радиаторов отопления
Терморегулятор для радиатора отопления состоит из двух частей — клапана (термоклапана) и термостатической головки (термостатического элемента, регулятора температуры).
Выпускаются эти изделия под разные размеры труб и разные виды систем отопления. Термостатическая головка съемная, на один и тот же клапан можно ставить регуляторы разных типов и даже разных производителей — посадочное место стандартизовано.
Терморегулятор для радиатора отопления состоит из двух частей — специального вентиля (клапана) и термостатической головки (регулятора)
И клапана и регуляторы есть разные, так что перед тем как установить терморегулятор для радиатора отопления придется хоть немного ознакомиться с его строением, функциями и видами.
Преимущества и недостатки
Как любой другой прибор, терморегулятор для подогрева полов имеет ряд преимуществ и недостатков.
Среди главных достоинств прибора можно выделить:
- Простоту управления.
- Доступную ценовую политику.
- Экономию затрат на оплату электроэнергии.
- Эргономические качества устройства.
- Лёгкость проведения установки.
- Наличие возможности автоматически настроить систему включения и отключения тёплого пола.
- Наличие возможности регулировать температурный режим.
- Высокое качество оборудования.
- Надёжность работы регулятора.
- Установленную функциональную память, которая обеспечивает сохранение настройки в случаях отключения электроэнергии.
Недостатков у прибора практически нет. Основной минус состоит в сложности функционального программирования системы настроек. Однако, разобравшись один раз при установке, в дальнейшем сложностей не возникает.
Для каждого вида пола находится свой тип термостата.
Поэтапная инструкция по монтажу регулятора
Рассматриваемое мероприятие состоит из нескольких основных технологических этапов. Придерживайтесь приведенной последовательности, и все обязательно получится.
Первый этап. Вооружившись перфоратором, дрелью или другим подходящим инструментом, подготовьте в стене отверстие для подключаемого устройства. Его размер должен позволять установить коробку. На этом же этапе обустройте каналы для прокладывания кабелей и обустройства датчика. Поместите установочную коробку в ранее подготовленное монтажное отверстие.
Фото штробы в стене, соединяющей пол с терморегулятором
Штроба должна быть 20х20 мм
Второй этап. Уложите провода. Питающие кабели системы подогрева пола нужно подвести к коробке. На этой же стадии работы заведите в коробку провода температурного датчика.
Схема прокладки проводов в гофре
Третий этап. Установите температурный регулятор. Ваша задача сводится к простому фиксированию устройства в коробке.
Четвертый этап. Соедините главные узлы системы. На этой стадии вы должны четко следовать положениям инструкции производителя, т.к. последовательность действий несколько отличается для разных моделей устройств.
Подключение терморегулятора теплого пола
Пятый этап. Установите лицевую панель. Для фиксации используйте монтажные винты из комплекта. Проверьте ровность монтажа регулятора при помощи уровня. После этого закройте крышку термостата и включите напряжение. Если все в порядке, вы поймете это по загоревшемуся индикатору теплого пола или включению экрана регулятора. Можете приступать к настройке устройства.
Проверка системы
Важно! Специалисты рекомендуют принимать систему теплого пола в постоянную эксплуатацию минимум спустя 3-4 недели после заливки стяжки и укладки плитки, если она была выбрана в качестве финишного декоративного покрытия. Под воздействием тепла заливка может попросту растрескаться.
Исполнителю разрешается лишь измерить сопротивление, создающееся между греющими жилами, воспользовавшись специально предназначенным для этого инструментом. Полученные замеры сопоставляются с оптимальными значениями, приведенными в руководстве производителя.
Если все в порядке, останется лишь дождаться полного высыхания и набора прочности стяжки, после чего систему, укомплектованную термостатом и сопутствующим датчиком, можно будет вводить в полноценную эксплуатацию.
Удачной работы!
Виды терморегуляторов
Термостаты подразделяются на следующие типы:
Механический
Достаточно простой, незамысловатый вид прибора, который выпускается в корпусе встраиваемого типа с наличием кругового переключателя, расположенного на лицевой стороне.
Для управления необходимо поворачивать переключатель по кругу. Некоторые производители оснащают прибор несколькими «ступенями» регулирования. Они обозначаются маркерными или цифровыми списками. Функциональный процесс рассчитан исключительно на ручной тип включения и выключения. Экономия затрат на электроэнергию практически отсутствует либо держится на минимальном уровне.
Цифровой
Достаточно популярный современный вид термостата.
Даёт возможность осуществлять регулирование на максимально точном уровне. Выпускается в форме накладной конструкции (или встраиваемой) с наличием кнопочного или сенсорного системного ввода.
Цифровое табло предусматривает выставление желаемого температурного режима с минимальной степенью погрешности. Как дополнение возможно наличие автоматического отключения и выставление подачи электропитания на несколько градусов ниже, что позволит значительно экономить затраты на электроэнергию.
Программируемый
Дорогостоящее, но значительно эффективное устройство, которое выпускается как в виде встраиваемого типа небольшого размера, так и обладающее формами большой панели с наличием чувствительного сенсорного экрана.
Даёт возможность к установке максимально точной настройки рабочего процесса тёплых полов. Для этого вводится желаемый график работы по временному промежутку. Рабочий процесс устройства позволяет экономить существенный уровень затрат на электроэнергию.
Комбинированный
Напоминает простой блок регулятора с наличием внешней системы управления (внешний пульт). Механический прибор предусматривает ручное включение и отключение подачи питания.
Настройка, подразумевающая наличие внешнего пульта управления даёт возможность обойти стороной грубый монтаж конструкции на поверхность стены. Это является дополнительным преимуществом при уникальном дизайне помещения.
Терморегуляторы с интеграцией с внешними системами.
терморегулятор может быть обычным устройством, а может быть и интегрирован в системы умного дома или доступен для управления дистанционно и из других систем.
Можно выделить такие способы внешней связи с терморегулятором:
- Wi-Fi;
- WEB;
- Облачный сервис;
- MOD Bus;
- Радиоканал;
Wi-Fi.
В статье «Что такое терморегулятор с Wi-Fi» рассматривались способы управления терморегуляторами по Wi-Fi. Самый простой способ — непосредственное подключение к терморегулятору, как к точке доступа.
WEB.
Более удобное подключение к Wi-Fi терморегулятору через Wi-Fi роутер.
Но такой терморегулятор является WEB-устройством и к нему можно подключаться через интернет.
Облачный сервис.
Для того, чтобы получать доступ к терморегулятору без Ip-адреса используется сторонний сервер — облачный сервис с мобильным приложением или WEB-интерфейсом.
Такие терморегуляторы подробно рассматривались в статье «Обзор моделей терморегуляторов с WiFi и облачным сервисом».
MOD Bus.
Встречал обсуждения о таких терморегуляторах. Скорее всего имеет смысл для управления охлаждением с центральным кондиционером и с центральным контроллером кондиционирования.
Вероятно его можно как-то применить в системах зонального отопления с центральным контроллером.
Модель SML-1000 исполнения GB,GD,GC.
16A Touchscreen Black Colour Programmable Modbus Thermostat for Electric Heating (with Modbus function)
Дистанционный пульт.
Терморегулятор с возможностью дистанционного управления при помощи пульта, как от телевизора.
Возможно имеет смысл при управлении кондиционером или нагревательной инфракрасной панелью.
| Wireless Remote Room Digital Thermostat | Eco Art Outdoor Infrared Heater , 2400W Outdoor Patio Heater wall mounted heater with Smart thermostat |
Датчик изменения температуры
Обыкновенный тип терморегулятора оборудуется единственным датчиком, который используется для проведения замеров температурного режима полов. Однако, как показывает практика, это далеко не самый эффективный вариант.
Учитывая разнообразные условия использования обогревательной системы тёплых полов, лучше воспользоваться гораздо более сложной схемой контроля температурного режима.
В случае, когда обогрев помещения осуществляется исключительно от тёплого пола, рекомендуется контролировать температурный режим посредством датчиков нагрева воздуха.
Если в помещении используется напольное покрытие в виде паркета, линолеума или ламината, то следует заранее исключить возможность его перегревания, а именно избежать повышения температуры выше 25 градусов.
В таком случае, целесообразнее приобрести и установить датчик, предназначенный для измерения перепада температур пола.
Регуляторы подразделяются на следующие виды (согласно датчикам):
- С наличием встроенного датчика, который измеряет температурный режим.
- С наличием возможности подключения датчика наружного типа, который будет производить контроль за температурой.
Приборы, которые предназначены для подключения нескольких датчиков, используются в качестве основного типа обогрева помещения. Приобретая цифровой тип устройства, можно с лёгкостью обеспечить контроль температуры напольных покрытий.
Что представляет собой терморегулятор
Система теплого пола подразумевает установку нагревательных элементов под напольное покрытие с последующим соединением с электросетью. Это осуществляется не напрямую, а через регулирующий прибор – термостат.
Естественно, что данная система отопления снабжена датчиком температуры.
Монтаж этого устройства осуществляется с применением гибкой пластиковой трубки, установленной непосредственно в стяжку пола.
Последние модели термостатов оснащены системой программирования, что не может не радовать. Это довольно удобно, потому что дает возможность владельцу определять, когда настраивать систему отопления на режим экономии, а когда задействовать ее на полную мощность для достижения максимального комфорта, например, после долгого дня, когда вся семья вернулась домой.
Цена на программируемые регуляторы несколько выше, нежели на обычные модели. Тем не менее, благодаря возможности экономии разница в цене нивелируется спустя 1-3 сезона.
Блиц-советы
- Обязательно наличие нормального сечения кабеля терморегулятора. При наличии проводки старых времён, гораздо безопаснее установить отдельную линию, которая пойдёт от специально отведённого автомата.
- При использовании терморегулятора для обогревания нескольких помещений одновременно, следует помнить, что регулирование температурного режима возможно будет исключительно в комнате, где располагается датчик.
По этой причине возможны проблемы с перепадами температурного режима. - Категорически не рекомендуется применение одного регулятора в помещениях с противоположными условиями эксплуатирования (либо при большом перепаде температур). Добиться желаемого обогрева во всех комнатах станет невозможным.
- Лучшим вариантом станет использование отдельного термостата на каждую комнату с наличием тёплых полов.
Принцип работы
Чаще всего термодатчики работают циклично, и при этом наблюдается замыкание-размыкание электроцепи. При увеличении температуры сопротивление внутреннего датчика термостата падает. Как только достигается заданный параметр, прибор срабатывает и отключает цепь. Во время снижения температуры возникает обратный процесс — сопротивление возрастает, и в результате термостат включает электроцепь.
С помощью термодатчика можно легко управлять микроклиматом в помещении. Достаточно лишь установить желаемую температуру в квартире, после чего прибор все сделает самостоятельно.
Сейчас на рынке появились инфракрасные теплые полы, которые способны нагревать не только воздух, но и окружающие предметы. Чтобы система работала в автоматическом режиме, к ней необходимо подключить термостат.
В этом видео вы узнаете, как подключить терморегулятор:
Нагрев/охлаждение.
Самый простой способ сделать из терморегулятора нагрева терморегулятор охлаждения — перекидной контакт.
В некоторых терморегуляторах есть опция в настройках, явно указывающая что необходима работа на охлаждение.
Существуют терморегуляторы с отдельными каналами управления нагревателем и кондиционером.
Терморегуляторы для охлаждения с несколькими выходами предназначены для систем централизованного кондиционирования, где необходимо управление вентилятором кондиционера и краном охлаждающего агента сплит-системы.
Советы по выбору приборов
При покупке терморегулятора необходимо знать определенные нюансы, чтобы заплатить только за нужные функции и обеспечить долговечность работы напольной греющей системы и самого прибора.
При выборе терморегулятора стоит обратить внимание на качество пластикового корпуса. Если производитель экономит на этом, то стоит задуматься над надежностью внутренних компонентов
К таким особенностям выбора относят следующие правила:
- Для обогрева маленьких помещений подойдет недорогой механический или электронный терморегулятор с внутренним датчиком температуры воздуха.
- Программируемый термостат рационально покупать при необходимости мультизонального контроля температуры, а также для экономии электроэнергии при ежедневном отсутствии жильцов дома в дневное время.
- Терморегулятор должен соответствовать максимальной мощности нагревательных элементов с запасом 25-30% на случай работы при сниженном напряжении.
- Для домов с деревянной внутренней отделкой подходят только накладные коробки терморегуляторов.
Также при выборе прибора необходимо учитывать его дизайнерское исполнение.
Существующий модельный ряд позволяет купить не только надежное оборудование, но и терморегулятор, который идеально впишется в интерьер комнаты.
Подключение вашей системы излучения | | Теплый пол своими руками
Стандартные электрические схемы для контроллеров I-Link
Важное примечание: Помимо электрокотла, t , здесь нет прямого электрического соединения между реле I-Link и любой моделью водонагревателя по запросу. Единственное электрическое соединение с водонагревателем по требованию / без резервуара… это питание (вилка) к / от агрегата (независимо от количества зон) .Водонагреватель срабатывает, когда блок обнаруживает как минимум 1/2 галлона в минуту потока. Водонагреватель активируется, когда какая-либо или все зоны требуют тепла, и насос (ы) циркулирует жидкость через агрегат, создавая таким образом «поток», который сигнализирует водонагревателю о включении!
Краткое руководство по электромонтажу для многозонных систем. Для получения более подробной информации прокрутите страницу вниз, чтобы увидеть больше схем.
Мы предлагаем неограниченную техническую поддержку ~ бесплатный звонок 866-теплые пальцы ног (927-6863)Базовый контроллер одной зоны
Итак….
.Если у вас простая однозонная излучающая система и вы используете реле I-Link SP-81 , которое мы поставили вместе с вашей системой, следуйте схеме ниже.
Контроллер одной зоны включает насос, когда термостат требует тепла.
18/2 провод термостата от термостата в зоне подключается к клеммам R / W. Красный или Белый могут попасть на любой терминал. Отодвинув язычок над клеммной колодкой, можно легко вставить провод. Электрический провод 14/2 Romex рекомендуется для питания системы лучистого отопления (реле / насос).
ПРИМЕЧАНИЕ: «Питание термостата» на приведенной выше схеме указывает на напряжение 24 В переменного тока, поступающее от контроллера для подачи питания на цифровой дисплей на термостатах, которые не используют батареи для этой цели. В термостатах , которые мы продаем, используются батареи , поэтому эта функция не требуется для цифрового дисплея на наших термостатах. Но, прежде всего, не подключайте к этим клеммам линию 120 В переменного тока.
(вернуться наверх)
Базовый «многозонный» контроллер
Системы с несколькими зонами обычно управляются одним блоком, содержащим несколько реле.Как и SP-81, описанный выше, контроллеры с несколькими зонами используют одну и ту же базовую конфигурацию клеммной колодки для низкого напряжения (термостат) и напряжения сети (для работы циркуляционных насосов). Ряд оранжевых выступов вдоль верхней части панели контроллера позволяет вставлять провода термостата, а блок клеммных винтов вдоль нижней части с маркировкой N (нейтраль) и L (нагрузка) упрощает подключение каждого зонного насоса.
Конечно, во всех приложениях релейный блок должен получать питание по линии 110 В (см. Схему ниже) от вашей монтажной панели.Либо это, либо ответвление от существующей цепи может быть проведено к блоку контроллера. Также неплохо подключить стандартный выключатель света к цепи контроллера, чтобы всю излучающую систему можно было отключить в одном центральном месте. Если ваша релейная коробка подключена через выключатель, вам не придется полагаться только на термостаты, чтобы отключить систему во время сезона охлаждения.
Эта функция может помешать кому-либо «играть» с вашими термостатами и направлять тепло на ваш пол летом.
В этом примере подключения термостата выполняются в верхнем ряду «Т», клеммы T1, T2, T3 и т. Д. Циркуляционные насосы подключаются к нижним клеммам высокого напряжения для зон 1, 2, 3 и т.д. на блоке 120 вольт. Линии от источника питания (монтажная панель) подключены к N (общий) и L (горячий). Установленная на заводе перемычка не перемещается.
Ниже приведен еще один пример многозонного контроллера (i-Link SP-83), но для очень простой системы.Другими словами, контроллер — это не что иное, как три зоны теплого пола, активируемые тремя термостатами. Нет необходимости использовать клеммы «системный насос», нет необходимости использовать клеммы «XX» для включения бойлера и нет «приоритетной зоны» для косвенного водонагревателя.
Схема подключения basic по существу одинакова для всех контроллеров с несколькими зонами.
Многозонный контроллер может содержать от двух до шести реле, но порядок подключения остается неизменным. Конечно, контроллер i-Link также может быть подключен для специальных приложений, наиболее распространенные из которых показаны ниже.
(вернуться наверх)
Специальные схемы подключения контроллеров i-Link
В некоторых ситуациях контроллер i-Link должен делать больше, чем просто активировать циркуляционный насос каждый раз, когда зона требует тепла. На следующих схемах показаны три распространенных специализированных приложения.
Активация котла с помощью контроллера одной зоны
Контроллер одной зоны активирует бойлер каждый раз, когда зона требует тепла
Клеммы «5» и «6НО» (нормально разомкнутые) просто замыкают цепь каждый раз, когда термостат зоны излучения требует тепла.Эти клеммы не подают напряжение на котел. Сам котел содержит трансформатор, который активируется при замыкании этой цепи.
(вернуться наверх)
Используйте приведенную выше «многозонную» схему, если у вас более одной зоны и вам нужно использовать «концевой выключатель» ( XX, соединения ) на контроллере i-Link, чтобы активировать бойлер всякий раз, когда любая из излучающих зон призыв к теплу.
Активировать газовый клапан с зонного контроллера
Контроллер включает газовый котел всякий раз, когда зона требует тепла
Контроллер может взаимодействовать с существующим трансформатором котла и активировать газовый клапан, используя приведенную выше схему.
(вернуться наверх)
Подключение теплообменника / системы первичного контура
Активация «системного насоса» всякий раз, когда какая-либо зона требует тепла
Это схема для использования с теплообменником или системой первичного контура . Насос, работающий в теплообменнике / первичном контуре, называется системным насосом . Очевидно, он должен работать, когда любая зона требует тепла.
Для (любого) подключения насоса первичного контура или насоса теплообменника, нейтрали (белый провод) и нагрузки (черный провод) к разъемам «Системный насос» в нижней части блока реле (эти подключения находятся слева от зоны. соединения насоса.Все провода заземления будут соединены гайкой внутри коробки реле.
Заземляющие провода заземляются на источнике питания и от него, проходят через релейный блок (через гайку) и заканчиваются на каждом насосе.
Установленная на заводе перемычка остается на месте.
(вернуться наверх)
Подключение термостата
Honeywell Pro 1000 Термостат (6 контактов)Pro Th2000 — это универсальный, многофункциональный термостат, очень простой в использовании и подключении.Но вы никогда не узнаете этого, взглянув на РУКОВОДСТВО ПО УСТАНОВКЕ Honeywell. Поэтому мы рекомендуем вам использовать эту страницу и прилагаемую к ней фотографию, чтобы сделать процесс быстрым и простым.
STEP 1 : Рекомендуется провод термостата калибра 18. Можно использовать три (3) провода (R-W и C), если вы решите использовать функцию питания 24 В от реле и устраните необходимость в батареях для термостата Honeywell. Эти провода подключаются к клеммным соединениям реле и термостата (R-W и C).Снимите переднюю крышку и подключите один из проводов термостата калибра 18/2 к клемме «R», а второй провод — к клемме «W».
Провода полностью взаимозаменяемы. Но для простоты поместите «красный» провод термостата в клемму «R», а «белый» провод термостата — в клемму «W».
ШАГ 2 : Установите (2) батарейки AAA и снова установите крышку. Этот шаг не требуется при 3-проводном подключении (см. Выше)
ШАГ 3 : Деактивируйте функцию «Пятиминутная задержка».и v) и удерживая их в течение трех секунд. Это переведет вас в «программный» режим.
B) Находясь в «программном» режиме, одновременно нажмите обе кнопки и переходите по номерам вверх в режим программирования №5.
C) Заводская установка — «1» (5-минутная задержка «вкл.»), И вам нужно установить этот режим на «0», чтобы отключить функцию 5-минутной задержки.
D) Нажмите кнопку «вниз» («v»), и на экране отобразится «0».
E) Нажмите обе кнопки переключения еще раз, чтобы выйти из «программного» режима.Отображается текущая «заданная» температура.
ШАГ 4: Используйте кнопки переключения, чтобы установить термостат на любую желаемую температуру.
Положения проводов для Honeywell Pro 1000 (6-контактная модель)
Подключение и настройка термостата Honeywell Pro 1000 (8 контактов)Версия Pro 1000 с 8 контактами также проста в подключении и программировании, но ее конфигурация немного отличается. Вместо (2) 3-контактных колодок, левой и правой, эта версия имеет (1) вертикальную 8-контактную колодку посередине.Это выглядит так:
Процедура настройки выглядит так:
ШАГ 1 : Снимите переднюю крышку и подключите один из проводов термостата калибра 18/2 к клемме «R», а второй провод к клемме «W». Провода полностью взаимозаменяемы. Но для простоты поместите «красный» провод термостата в клемму «R», а «белый» провод термостата — в клемму «W».
ШАГ 2: Установите (2) батарейки AAA и установите крышку на место.и v) позволяет перейти к различным функциям. Переключайтесь, нажимая обе кнопки, пока не дойдете до функции №15.
Используйте стрелку вниз, чтобы установить эту функцию на 0 (ноль).
Примечание: Вам не нужно переключаться четырнадцать раз, чтобы перейти к функции №15. Фактически, вам нужно будет переключиться всего три раза. Это потому, что разработчики термостатов не учитывают последовательно, как все мы. Они инженеры, и в их непостижимом квантовом мире числа представляют собой эзотерические концепции дизайна, а не упорядоченную систему расположения.Для нас, удалив банан из шести пучков, остается пять бананов. Для инженера Honeywell пять оставшихся бананов представляют «функцию № 13». Добавление банана к грозди будет выражено как «функция № 23», или, говоря языком непрофессионала, 6 бананов.
Роберт Шоу термостат маркиЕсли у вас есть термостат марки Robert Shaw , используйте следующую схему.
Схема Роберта Шоу
(вернуться наверх)
Управление насосом с помощью «датчика пола»
Термостат / датчик температуры пола AZEL D-508F (показан ниже) может использовать температуру пола окружающего воздуха или для управления зоной.
Используйте эту ссылку для получения дополнительной информации и инструкций по установке: http://azeltec.com/images/D-508Finstruction.pdf
Четыре (4) провода (калибр 18) необходимы для напольного датчика / термостата Azel (D-508). Клеммы «R&C» (питание 24 В) на реле подключаются к клеммным соединениям «R&C» на термостате D-508. Клеммы клемм термостата «R&W / TT» на реле подключены к клеммам № 1 и 2 на термостате D-508. Важно отметить, что при удлинении проводов датчика (калибр 22), идущих от клемм «SS» на термостате, рекомендуется использовать многожильный провод. Эти (удлиненные) соединения проводов должны быть ЗАПЫТАЕМЫ и изолированы (заклеены лентой и т. Д.)) друг от друга, чтобы обеспечить абсолютную непрерывность, так как это резистивный датчик «ОМ».
Датчик / реле отключения использует небольшой датчик для включения циркуляционного насоса. Сам датчик представляет собой небольшой термистор, обычно вставляемый в короткую трубку из полиэтиленгликоля, залитую в излучающую плиту.
Конечно, датчик также можно установить в полости балки, чтобы контролировать температуру пола в системе скоб. Этот датчик контролирует фактическую температуру пола и игнорирует температуру воздуха в помещении.Это очень полезно в излучающих зонах, где имеется более одного источника тепла.
Если система принудительной подачи воздуха или дровяная печь используются регулярно в излучающей зоне, например, стандартный термостат контроля воздуха, обычно используемый для контроля пола, будет большую часть времени отключен. Вместо этого встроенный датчик позволяет пассажирам поддерживать базовую температуру пола.
Johnson Controls «Контроллер уставки» Запорный и температурный термистор:
- Коробка Джонсона
- Датчик пола
- Схема подключения
Правильно подключенный датчик температуры пола
Датчик / реле отключения также доступен в модели с низким напряжением (24 В переменного тока).
В этом случае датчик температуры пола не питает напрямую циркуляционный насос. Вместо этого он работает очень похоже на стандартный настенный термостат низкого напряжения — он подключается к реле, которое, в свою очередь, приводит в действие циркулятор. Подключения приложений, использующих датчик / реле отключения низкого напряжения , показаны на фотографиях ниже.
- Макет низковольтного датчика пола, подключенного к реле I-Link
- Соединения проводов крупным планом
Другие области применения датчика столь же разнообразны, как и ваше воображение.Его можно использовать, например, для контроля температуры воды в накопительном / резервном баке. Датчик прикрепляется к одной из труб, входящих или выходящих из резервуара для хранения, изолируется пеной или стекловолокном, после чего проходит линия термостата 18 калибра от датчика к реле.
Когда температура в резервуаре падает до заданного вами значения, включается циркуляционный насос и забирает тепло из теплообменника.
Такая установка может быть полезна для системы, использующей дровяной котел на открытом воздухе, подключенный к постоянно активному теплообменнику.В зависимости от установленных вами параметров накопительный бак забирает тепло от теплообменника для поддержания постоянной температуры в резервуаре.
Таким способом можно нагреть любой носитель тепла, включая гидромассажные ванны, грядки для выращивания в теплицах, аквариумы, фермы для червей, полотенцесушители… вы называете это.
Этот контроллер также можно использовать в обратном направлении. Другими словами, реле может срабатывать, когда температура в резервуаре с водой повышается на до заданного значения и резервуар необходимо охладить.
Чаще всего этот подход используется в системе «Тепловой отвод» , водопроводной системе, которую мы используем для отвода избыточного тепла от солнечного контура. Перемычки внутри A419 настроены на РЕЖИМ ОХЛАЖДЕНИЯ (обе перемычки — перемычка 1 и перемычка 2 — расположены в «снятом» положении на своих штырях), а датчик прикреплен к выпускной трубе ГОРЯЧЕЙ части солнечного резервуара.
Когда достигается высокая уставка в накопительном баке, включается циркуляционный насос теплового сброса.
Пружинный таймер для систем снеготаяния
(вернуться наверх)
Дифференциальный контроллер солнечной энергии
Resol DeltaSol BS
В тепловых системах Resol DeltaSol BSSolar обычно используется специальное реле, называемое дифференциальным контроллером .Как следует из названия, это реле активирует насос или насосы при достижении диапазона (или разницы) между двумя температурами. Другими словами, когда температура в солнечном коллекторе на X градусов выше, чем температура на дне солнечного резервуара, дифференциальный контроллер включает необходимый насос (-ы) и втягивает это полезное тепло в систему.
Передача тепла от более горячего к более холодному резервуару для выравнивания температуры в обоих резервуарах и увеличения общей емкости хранения — еще одно распространенное применение дифференциального регулятора.
Два датчика (резервуарный и солнечный) необходимы для правильного «дифференциала». Датчик резервуара прикреплен к трубе около дна резервуара для хранения солнечной энергии или в специальный «колодец» в некоторых резервуарах.
Второй датчик считывает температуру воды на выходе из солнечных коллекторов. Оба датчика должны быть изолированы (стекловолокном или пеной), чтобы температура окружающей среды не влияла на показания. Следует отметить, что датчик, прикрепленный к горячей трубе, НЕ будет точно определять фактическую температуру воды.Фактически, вода обычно на 15-20 градусов теплее, чем показывает датчик.
К счастью, для хорошо функционирующей солнечной системы горячего водоснабжения фактическая температура воды не важна (если, конечно, она не слишком теплая для горячего душа). Важна разница в и температур воды в двух местах. В конце концов, если вода на самом деле горячее, чем показывает датчик, тем лучше.
СТАНДАРТНЫЙ РЕЖИМ ДИСПЛЕЯ
Контроллер Resol активируется тремя кнопками: ВПЕРЕД (крайний правый), НАЗАД (крайний левый) и кнопкой УСТАНОВИТЬ (в центре).
В СТАНДАРТНОМ РЕЖИМЕ ДИСПЛЕЯ, то есть не в РЕЖИМЕ ПРОГРАММЫ, пользователь может переключаться между тремя основными полями:
1. COL (датчик коллектора)
2. TST (температура датчика резервуара)
3. HP (накопленные часы солнечной энергии)
ПРОГРАММИРОВАНИЕ
Нажмите и удерживайте кнопку ВПЕРЕД (правая кнопка) в течение ДВУХ секунд. Это переводит RESOL в РЕЖИМ ПРОГРАММИРОВАНИЯ, начиная с DT-O (Delta T, ON).
Примечание. Удерживая кнопку «Вперед», начнется быстрое переключение между всеми опциями программирования, поэтому, если вы пропустите DT-O, просто используйте кнопку BACKWARD, чтобы вернуться назад.
Delta T — это разница между температурой в ваших солнечных коллекторах и температурой на дне резервуара для хранения. Когда достигается Delta T , контроллер Resol включает солнечный насос и направляет нагретую жидкость из солнечных коллекторов.
См. ВЫБОР ДЕЛЬТА Т (ниже), чтобы узнать, как лучше всего подходит Дельта Т для вашей ситуации.
Чтобы установить температуру Delta T ON, войдите в РЕЖИМ ПРОГРАММЫ и нажмите центральную кнопку SET.Значок SET начнет мигать на экране. Переключайтесь вверх или вниз к желаемой разнице температур. Снова нажмите SET, чтобы заблокировать программу.
Та же процедура используется для следующего экрана, DT-F, параметра насоса ВЫКЛ.
Это поле позволяет вам решить, когда выключить помпу. Кстати, эта температура должна быть как минимум на 2 градуса ниже, чем температура насоса ON
.
Как правило, когда жидкость в вашем солнечном контуре всего на несколько градусов горячее, чем температура вашего резервуара, от циркуляции жидкости мало что можно получить.Выключите насос и дайте коллекторам снова нагреться. Разница температур от 3 до 5 градусов, вероятно, подходит для этой области.
S MX , следующее поле, позволяет вам установить МАКСИМАЛЬНУЮ ТЕМПЕРАТУРУ БАКА. Заводская настройка по умолчанию — 140 градусов. Это слишком мало.
Установите в этом поле не менее 180 градусов. Возможно, вы даже захотите подняться выше. Контроллер Resol позволяет нагреть бак до 205 градусов. Это всего лишь 7 градусов от пара, но с правильно установленным терморегулирующим клапаном (обязательным для любой солнечной системы) для защиты вашего дома от ожогов вы также можете сохранить как можно больше тепла.
Однако, если вы хотите более низкую максимальную температуру, просто нажмите центральную кнопку SET и переключитесь на желаемую температуру. Нажмите SET еще раз, чтобы зафиксировать желаемую температуру.
Следующее поле — EM . Это означает аварийное отключение. Если по какой-либо причине в вашем солнечном контуре есть хрупкие, чувствительные к нагреванию компоненты, эта настройка отключит насос при заданной вами температуре и предотвратит перегрев. Заводская настройка довольно низкая — 285 градусов, потому что ничто в нашей системе не находится даже близко к опасной зоне при этой температуре (например, циркуляционный насос рассчитан на 400 градусов), поэтому оставить его на заводской температуре по умолчанию будет нормально.
ПРИМЕЧАНИЕ. RESOL — это очень продвинутый контроллер, предлагающий множество функций, которые большинству людей не понадобятся. Остальные поля относятся к этой категории и полезны для специальных приложений. Для обычной системы солнечного нагрева воды игнорируйте эти поля. По умолчанию для этих настроек установлено значение ВЫКЛ.
Однако, при этом, тщательное чтение руководства RESOL может вдохновить некоторых пользователей на эксперименты с этими более продвинутыми функциями.
Краткое руководство
В основном режиме доступны только поля температуры коллектора (COL), температуры резервуара (TST) и накопленного солнечного усиления (HP).
Удерживайте кнопку FORWARD две секунды , чтобы войти в режим программирования.
Перейдите к желаемому полю, нажмите SET, используйте FORWARD или BACKWARD, чтобы найти желаемое значение, затем снова нажмите SET для подтверждения.
Примечание. Примерно через 45 секунд бездействия подсветка дисплея гаснет.
Нажмите кнопку ВПЕРЕД, чтобы снова засветить дисплей, нажмите еще раз, чтобы перейти к желаемому полю.
Кроме того, после нескольких МИНУТ простоя контроллер RESOL автоматически выйдет из РЕЖИМА ПРОГРАММЫ и вернется в ПЕРВИЧНЫЙ РЕЖИМ.
Если вы хотите выйти из РЕЖИМА ПРОГРАММЫ до автоматического возврата, просто используйте кнопку НАЗАД и переключитесь обратно на COL (поле номер один).
Выбор дельты Т
Почему обычно лучше использовать широкий дифференциал
Коллекторная петля — это общая длина медной трубы 3/4 дюйма, как подающей, так и обратной, которая соединяет солнечную батарею с механическими компонентами, т.е.е. теплообменник, накопительный бак и т. д. Эта петля может быть довольно короткой (коллекторы расположены на крыше гаража с механическим оборудованием всего в пятнадцати футах ниже) или довольно длинным (коллекторы заземлены в шестидесяти футах от дома). Длина трубы в короткой петле составляет тридцать футов (0,8 галлона жидкости).
Длинная петля, сто двадцать (3,2 галлона жидкости).
В обоих случаях жидкость в коллекторном контуре должна быть нагрета до температуры, прежде чем система будет «работать» в течение какого-либо периода времени.Причина в том, что рано утром, когда солнце начинает нагревать коллекторы, большая часть жидкости в контуре коллектора остается холодной. Однако, как только солнце попадает на панели, жидкость в верхней части коллектора, ближайшей к датчику коллектора, быстро нагревается и запускает систему. Но как только более холодная жидкость в контуре циркулирует мимо датчика, она снова остывает.
Это вызывает совершенно нормальное состояние, известное как «короткий цикл». Ожидайте, что солнечный насос будет работать с коротким циклом, пока вода в общем контуре коллектора не нагреется.Если коллекторная петля длинная, а солнце слабое, много галлонов холодной жидкости должны нагреться, прежде чем любое полезное тепло может быть передано в резервуар для хранения. Это может занять время.
Практическое правило: держите коллекторную петлю короткой… и хорошо изолируйте ее.
Из приведенного выше описания видно, что «жесткий» дифференциал (от 8 до 15 градусов) увеличивает эффект короткого цикла. Особенно, если коллекторная петля длинная, а массив небольшой (т.е. ограниченная теплопроизводительность).Максимально возможная разница в этой ситуации сведет к минимуму тенденцию системы отключаться и включаться каждые несколько секунд.
Однако, если ваша система имеет высокую пропускную способность (много плоских пластинчатых коллекторов или более 48 вакуумированных трубок), а ваша коллекторная петля короткая , более узкий дифференциал активирует систему раньше и получает больше полезного тепла.
Большая теплопроизводительность и короткий коллекторный контур = плотный дифференциал (от 8 до 15 градусов)
Малая теплопроизводительность и длинный коллекторный контур = широкий дифференциал (от 20 до 24 градусов)
(вернуться наверх)
Полное руководство по теплому полу | Блог
Нет такого места, как дом, особенно когда он идеально прогрет, чтобы выдержать прохладный утренний воздух или долгую зиму.
Комфортно теплый дом приглашает нас провести ленивое субботнее утро с семьей и отдать предпочтение обеду дома, а не пешим прогулкам, только чтобы наш ужин постоянно прерывался холодными порывами, когда друзья приходят и уходят.
Есть много способов обогреть дом. К наиболее распространенным из них относятся обогрев плинтусов, принудительное воздушное отопление (например, печь), уютные камины и полы с подогревом. Лучистое напольное отопление может показаться новым и инновационным, но на самом деле оно существует дольше, чем более часто устанавливаемые плинтусы и системы воздушного отопления в новых домах.Фактически, полы с подогревом датируются годом и годом, когда древние римляне обогревали свои комнаты с помощью дровяного огня, пылающего под высокими мраморными полами. По мере того, как поднимался жар огня, естественно прохладные мраморные полы отводили тепло, эффективно нагревая все комнаты.
Лучистое напольное отопление возвращается, поскольку все больше и больше домовладельцев ищут способы вести более экологичный образ жизни и сокращать расходы на отопление дома.
Держитесь за свое место, потому что мы собираемся погрузить вас в уютный мир напольного отопления.
Подогрев пола удачно назван в честь того, как именно он установлен и работает. Вместо того, чтобы устанавливать системы отопления в ваших стенах, подрядчик проведет тепло под полом , чтобы обогреть ваш дом от земли вверх. Вот почему иногда можно встретить тепло в полу, называемое Underfloor.
Сегодня доступны два современных типа внутрипольного отопления: Электрическое внутрипольное отопление и Гидравлическое внутрипольное отопление .Электрическое внутрипольное отопление отводит лучистое тепло через серию панелей и проводов, проложенных под полом, в то время как гидравлическое внутрипольное отопление использует серию труб для подачи горячей воды под ваши ноги.
Много преимуществ лучистого теплого пола В то время как цель номер один любой системы отопления — согреть вас и ваших близких, все системы отопления имеют свои уникальные особенности, которые влияют на вашу семью, помимо этого уютного тепла.
Независимо от того, решите ли вы установить теплый пол в новом доме или при замене существующего напольного покрытия, после его установки вам вряд ли когда-либо снова придется думать о домашнем отоплении.Системы напольного отопления требуют очень небольшого обслуживания, в отличие от систем с принудительной подачей воздуха, и даже печально известных систем обогрева плинтусов, которые необходимо время от времени чистить и обслуживать. При совместном использовании лучистые полы с подогревом значительно снижают спрос на другие системы отопления за небольшую часть стоимости.
Скрытый из виду лучистый пол с подогревом дает домовладельцам свободу декорировать по своему усмотрению, контролируя отопление дома с помощью термостата.Простые в установке термостаты излучающего теплого пола можно настроить на автоматическое поддержание комфортной температуры в помещении круглый год, поэтому вам больше никогда не придется возиться с обогревателями.
Полы с подогревом экономят домовладельцам в среднем 15% на счетах за отопление по сравнению с системами принудительного воздушного отопления и обогрева плинтусов. Это потому, что лучистые полы с подогревом нагреваются более эффективно, обогреваясь с нуля.Более распространенные системы отопления могут быстро откачивать большое количество тепла, но оно быстро поднимается над вашей головой, оставляя вас и ваших близких холодными. Вы можете задаться вопросом, как это возможно, что мне все еще холодно, когда термостат регистрирует жаркие 70 градусов?
Медленно излучая тепло из-под ног, все люди (и домашние животные), притянутые гравитацией, останутся заземленными к этому источнику тепла, сохраняя тела в тепле и потребляя меньше энергии. Лучистое напольное отопление не только согреет вас, а сократит на счет за отопление дома, но и поможет вам и вашей семье более устойчиво жить за счет снижения энергопотребления.
Подогрев пола создает более постоянное тепло благодаря чистой физике. Мы все знаем, что температура повышается, но задумывались ли вы когда-нибудь об этом факте применительно к отоплению вашего дома?
По мере того, как поднимается температура, все это тепло свисает под потолком, далеко над вашей головой. Если в вашем доме более одного этажа, вы, вероятно, заметили, что в верхних комнатах намного теплее, чем в нижних, что создает неприятную духоту наверху и прохладу внизу.Теплый пол всегда сохраняет полы теплыми, даже , когда тепло поднимается вверх. Он также согреет предметы, соприкасающиеся с полом, например диван, кровать и столы, поэтому все на вашем уровне будет теплее на ощупь.
Подрядчик по дому Джефф Кинг объясняет: «Мы ощущаем чистое тепло благодаря лучистому подогреву пола. Когда мы греемся от ног, мы остаемся теплее при более низкой температуре ».
Излучая тепло вверх, мы устраняем перегретые помещения и духоту, создаваемые принудительным воздушным отоплением и плинтусом, и сохраняем тепло во всем доме, даже в тех углах и комнатах, которые всегда кажутся холодными.
Добавив интеллектуальный термостат с подогревом полов, вы получите возможность контролировать этот пол с подогревом и заранее поддерживать тепло в доме. Настройте термостат для пола с подогревом на автоматический нагрев полов до желаемой температуры в зависимости от времени суток, дня недели и сезона, чтобы поддерживать комфорт 24/7.
Самый частый вопрос домовладельцев о полах с подогревом: будет ли он работать с МОИМ полом? Да! Сияющий пол с подогревом работает с всеми типами полов, включая плитку, камень, дерево, винил, ламинат, ковролин и даже бетон.Тем не менее, лучистые полы с подогревом обеспечивают наилучшее тепло при установке под полом, который хорошо проводит тепло, например, камень, плитка, бетон и этот вневременной мрамор Древнего Рима. Перед прыжком обязательно проконсультируйтесь со специалистом.
Если вы хотите установить пол с подогревом с ковровым покрытием или деревом, обязательно поговорите с выбранным вами подрядчиком, прежде чем окончательно составить план.
В то время как паркетные доски будут расширяться и сжиматься по мере того, как пол нагревается и остывает, ваш подрядчик может помочь вам выбрать лучшую древесину, подходящую для лучистого отопления пола, и профессионально установить ее, чтобы исключить возможность образования щелей.Если вы решите использовать ковровое покрытие, имейте в виду, что толстая набивка будет поглощать тепло пола. Опять же, ваш подрядчик поможет вам сориентироваться в тонкостях выбора коврового покрытия, которое будет одновременно комфортным и , которое позволит вашей системе лучистого теплого пола сиять.
Если вы новичок в области водяного отопления, умный термостат для пола с подогревом даст вам возможность легко регулировать температуру, чтобы поддерживать тепло в доме, независимо от того, какой вариант пола вы выберете.Как только вы найдете оптимальную температуру, чтобы вашей семье было тепло днем и ночью, настройте умный термостат, чтобы автоматизировать его.
Теплый пол с подогревом абсолютно безопасен Если вы когда-либо слишком близко подходили к своим настенным панелям с принудительной подачей воздуха или плинтусу, вы знаете, насколько они нагреваются.
Хотя это тепло необходимо для обогрева вашего дома, оно может быть невероятно опасным, особенно если у вас есть маленькие дети или домашние животные. В качестве альтернативы можно установить пол с подогревом под вашим полом, так что совершенно невозможно случайно обжечься, даже если вы растянулись на полу и вздремнете.
Традиционные системы отопления также нагнетают воздух, в результате чего пыль и аллергены поднимаются и циркулируют в вашем доме. Теплый пол не влияет на движение воздуха, что является отличным преимуществом для всех в вашем доме, кто борется с аллергией. А поскольку вся эта чудесная жара поднимается снизу вверх, вы избавитесь от духоты, вызванной слишком теплыми комнатами и задержанным воздухом, что является еще одним замечательным преимуществом для аллергиков и детей, страдающих астмой.
Если вы выходите из дома и беспокоитесь о том, что теплый пол остался включенным, его можно вручную отключить с помощью приложения для смартфона, подключенного к интеллектуальному термостату для пола с подогревом.
Мы коснулись термостатов излучающего теплого пола, но как и работают с теплым полом?
При установке системы лучистого теплого пола поговорите с выбранным подрядчиком о вариантах термостата для регулировки температуры. Скорее всего, он / она предложит новые интеллектуальные термостаты для пола с подогревом, которые не только позволят вам вручную повышать и понижать температуру, но и автоматизировать ее, чтобы в вашем доме всегда было комфортно.
Интеллектуальные термостаты с подогревом пола, как и новый от Mysa, автоматически регулируют теплый пол в соответствии с выбранными вами расписаниями и настройками. Например, вы можете автоматизировать свой термостат пола с подогревом, чтобы он отключался ночью, когда вам удобно в постели, чтобы снизить потребление энергии. Затем вы можете автоматизировать свой умный термостат с подогревом пола, чтобы он снова включился за 30 минут до того, как ваш будильник сработает, и пол станет теплым, когда вы встанете.
Просыпаясь от теплого пола, просыпаться становится легче и приятнее даже в холодные дни.Вам больше никогда не придется начинать свой день в поисках тапочек!
И, если вы собираетесь поужинать, когда вы и ваши близкие спонтанно решаете, что сегодня вечером будет отличной ночью для эпической битвы в настольной игре, вы можете использовать геозону, чтобы согреть полы по дороге домой -до того, как вы войдете в дверь. Возможности безграничны!
Как правильно выбрать интеллектуальный термостат для вашего нового теплого пола Если вы готовы перейти на лучистый пол с подогревом, ваши ноги наверняка получат удовольствие! Интеллектуальный термостат для пола с подогревом предоставит вам невероятную универсальность и контроль, чтобы поддерживать комфорт в вашем доме круглый год.Имейте в виду, что не все интеллектуальные термостаты совместимы с лучистым напольным отоплением. Здесь, в Mysa, мы готовимся к запуску нашего первого в мире интеллектуального термостата для пола с подогревом, который позволит вам без усилий переключиться на энергосберегающие и экологически безопасные полы с подогревом.
Вы сможете отслеживать потребление электроэнергии, настраивать расширенные функции, такие как геозону, и интегрировать их с выбранной вами системой умного дома.
2 комментария
Все о теплых полах | tekmar
Решение
Решение — отапливать дом с помощью системы лучистого теплого пола.Все поверхности в помещении нагреваются до такой же температуры, как и пол. Сюда входят стены, мебель и, конечно же, вы, обитатель здания.Для обогрева пола в системе лучистого теплого пола используется теплая вода, протекающая по пластиковым трубкам, установленным в полу. Теплая вода циркулирует по полу с помощью насосов и клапанов и нагревается бойлером. Котел можно отапливать с использованием природного газа, пропана, мазута, электричества или дров, а также есть варианты солнечных панелей для нагрева воды для обогрева вашего дома.
Теплый пол дает несколько преимуществ для комфорта и здоровья. Обеспечить контроль температуры в помещении для каждой комнаты или зоны дома очень просто.
Это позволяет поддерживать тепло и комфорт в обычных жилых помещениях, снижая при этом температуру в редко используемых комнатах. Внутреннее зонирование может обеспечить максимальный комфорт для каждой комнаты, давая возможность контролировать ваши затраты на электроэнергию.
Выбор подходящего оборудования Обычные термостаты с принудительным воздушным отоплением не подходят для эксплуатации систем водяного отопления.Эти термостаты включают теплый пол, когда температура воздуха ниже установленной температуры, и отключаются, когда она выше установленной температуры. В результате пол имеет тенденцию резко превышать температуру нагрева воздуха при нагреве, а затем не включается, пока температура пола не станет низкой. Кататься на этих американских горках может быть довольно неприятно.
Найдите термостат, разработанный специально для теплого пола.
В наших термостатах используется широтно-импульсная модуляция и технология обратной связи по температуре в помещении, чтобы периодически подавать в пол нужную температуру воды, чтобы пол поддерживал постоянную постоянную температуру, тем самым обеспечивая оптимальный комфорт.
Они также включают возможность установки датчика температуры пола, который, в свою очередь, предоставляет следующие возможности:
- Ограничение температуры пола из твердых пород дерева. Полы из твердых пород дерева могут высохнуть и получить повреждения из-за теплового расширения. Термостаты Tekmar позволяют устанавливать максимальную температуру пола. Многие компании, производящие напольные покрытия из твердой древесины, указывают максимальную температуру 85ºF (30ºC).
- Поддерживайте минимальную температуру пола. Это особенно полезно в ванных комнатах. Поддерживая температуру пола от 80 до 85ºF (от 25 до 30ºC), пол становится теплым на ощупь.
- Сохраняйте комфорт в комнатах с большим количеством стеклянных окон, выходящих на южную сторону. Эти комнаты часто перегреваются днем из-за солнечного излучения, проникающего через окна. Обычно это может привести к тому, что светлый пол станет холодным в течение дня. Поддерживая температуру пола близкой к желаемой температуре воздуха в помещении, комната остается комфортной, даже когда солнце садится вечером.

В целях экономии энергии наши термостаты также предлагают возможность создания программируемого графика ночного понижения температуры.Термостат снижает температуру в ночное время, обеспечивая тем самым экономию энергии. Затем термостаты могут использовать функцию оптимального запуска вместе с обратной связью по температуре в помещении, чтобы гарантировать, что настройки комнаты и пола вернутся к температуре, когда вы проснетесь утром.
У нас есть решения для управления котлом, зонирования, эксплуатации систем охлаждения и удаленного доступа в Интернет для вашей системы лучистого теплого пола. Наслаждайтесь максимальным комфортом с системой лучистого теплого пола с термостатами Tekmar.
Установка лучистого теплого пола — старый дом
Наступить на ледяную плитку в ванной — жестокий способ проснуться утром. Неудивительно, что многие из нас покупают очень толстые тапочки и гигантские коврики для ванной. Но что, если бы мы могли сбросить тапочки и ступить босиком на горячую плитку? Это возможно с помощью теплых полов.
И вы можете установить его в своем доме с гораздо меньшими трудностями и расходами, чем вы могли ожидать. Теплый пол существует уже много веков.Принцип прост: пол излучает тепло вашим ногам, согревая вас всех. Наиболее известны гидравлические системы, которые обогревают весь ваш дом. Они производят прекрасное тепло, но для них требуются извилистые участки пластиковых труб, водонагревателей или бойлеров, насосов и коллекторов. Это делает гидравлические системы дорогими и сложными в установке. Более простая и менее дорогая альтернатива для одной комнаты — это одна из обсуждаемых здесь электрических систем.
Основные сведения о системе Система электрического излучения состоит из тонких нагревательных кабелей, таких как провода в электрическом одеяле, установленных под керамической плиткой.Поскольку кабели такие тонкие, они не сильно поднимают уровень пола; это делает их отличными для реконструкции. Их устанавливают там, где ценится теплый пол: в ванных комнатах, прихожих, на кухнях.
Эти электрические системы теплого пола, управляемые собственным термостатом, не заменяют ваш основной нагревательный элемент, а дополняют его. Если вы устанавливаете лучистое отопление для пола в существующей комнате, вам понадобится специальная цепь с защитой от GFCI на 15–20 ампер для питания системы и повод для укладки нового плиточного пола.Если вы делаете ремонт, самое время удовлетворить оба требования. Модернизация теплого пола размером с ванную комнату будет стоить от 400 до 700 долларов, включая стоимость новой плитки. Эта система электрического теплого пола будет потреблять примерно столько же электроэнергии, что и три лампочки мощностью 100 Вт.
Детали установки
Хотя вы можете нанять профессионала для модернизации теплого пола, это несложная работа, если вам удобно укладывать напольную плитку. Мы рекомендуем подключить новую электрическую цепь к квалифицированному электрику.Задача состоит в том, чтобы покрыть черновой пол сплошным, близко расположенным узором нагревательного кабеля, подключить его к термостату в новой цепи и покрыть кабель тонким слоем и плиткой.
На рынке представлены кабельные системы двух типов. В системе SunTouch используется нагревательный кабель, вплетенный в пластиковые коврики шириной 1 или 2 фута. Хотя маты можно разрезать, чтобы продлить кабель на участки неправильной формы, эту систему проще всего использовать, когда область установки прямоугольная.
Нагревательный кабель для системы электрического обогрева пола Warm Tiles от EasyHeat поставляется с длиной, определяемой требованиями к компоновке.Кабель вставляется в пластиковые каналы с прорезями, прикрепленные к полу под прямым углом к кабельным трассам. Эта система имеет реальное преимущество, когда установка должна идти по изгибам или расширяться в углы неправильной формы. Лучший способ начать работу с любой системой — это нарисовать в масштабе план этажа и определить «пешеходную зону», по которой будет проходить кабель. Вам не нужен кабель под шкафами, ванной, душевой кабиной и т.п. он также должен находиться на расстоянии не менее 6 дюймов от восковых уплотнений унитазов или биде.
Отправьте копию плана этажа поставщику кабеля (см. Где его найти). Персонал службы технической поддержки может определить оптимальную разводку и необходимое количество кабеля. Стандартные термостаты доступны для каждой системы, но вам лучше потратить несколько дополнительных долларов на модель с пониженной температурой. Вы сэкономите электроэнергию, отключив тепло в периоды использования системы. После того, как кабель опущен и проводка подключена, все, что остается, — это укладка плитки. Хотя эти системы совместимы с любой плиткой, некоторые тонкие наборы работают лучше других; уточните у поставщика кабеля конкретные рекомендации.
Лучистое отопление всего дома
Водяные лучистые полы нагреваются теплой водой, перекачиваемой по пластиковым трубкам. Другие компоненты типичной гидравлической системы включают бойлер или водонагреватель, циркуляционный насос, коллектор клапанов для управления распределением воды и термостат для контроля температуры. Из-за размера и сложности большинство гидравлических систем устанавливаются сантехниками и / или подрядчиками по ОВК.
Стоимость всей системы отопления составляет от 6 до 12 долларов за квадратный фут, что в два-три раза превышает стоимость других систем отопления.Однако гидронная система обеспечивает существенную экономию при использовании по всему дому или, по крайней мере, на всем уровне. В этом масштабе вы можете сэкономить примерно на треть по сравнению с тем, что вы заплатили бы за обогрев принудительным воздухом. Ковровое покрытие, плитка и виниловые полы могут опускаться по водяному каменному полу, хотя при установке коврового покрытия теряется некоторая эффективность. Трубы также могут проходить под деревянным полом; он устанавливается непосредственно под чистовой пол или крепится к нижней стороне чернового пола между балками (см. иллюстрации).Вариант с балочным пространством может хорошо работать при модернизации, если у вас есть доступ под полом, который вы хотите обогреть.
Где найти
Stadler Viega Corporation
3 Alfred Circle
Bedford, MA 01730
www.
stadlerviega.com
781-275-3122
Системы электрических кабелей: Теплая плитка Система электрического обогрева полов
EasyHeat
31977 US 20 E
New Carlisle, IN 46552
www.easyheat.com
219-654-3144
Электрические излучающие полы SunTouch
SunTouch
www.suntouch.net
888-432-8932
Гидравлические системы: Climatec Advanced Heating Technologies
Box 3910
Easton, PA 18043
www.climatecadvanced.com
610-250-9885
PFG Industries
9614 Bank Rd.
Вашон, Вашингтон 98070
www.mechdir.com
206-463-1267
Radiantec
Box 1111
Lyndonville, VT 05851
www.radiantec.com
800-451-7593
Radiant Technology
11A Farber Drive
Bellport, NY 11713
800-784-0234
WIRSBO Company
5925 148th Street West
Apple Valley, MN 55124
www.
wirsbo.com
800-321-4739
Roth Industries
1800 S. Des Plaines Avenue
Forest Park, IL 60130
www.roth-usa.com
708-488-1511
Warmboard Inc.
8035 Soquel Drive, Suite 41-A
Aptos, CA 95003
www.warmboard.com
877-338-5493 — бесплатный номер
831-685-WARM (9276) — офис
831-685-9278 — факс
Как работает теплый пол?
Теплый пол с подогревом сохраняет тепло в помещениях, не производит шума и является энергоэффективным. Вы можете обогреть весь дом или дополнить только одну или две комнаты.
Благодаря теплому полу тепло равномерно поднимается снизу, поэтому температура в комнате одинакова сверху вниз — и ваши пальцы никогда не простужаются.Это особенно приятно в ванных комнатах.
Также нет продувки воздухом, как в системах с принудительной подачей воздуха.
Это означает, что меньше пыли и аллергенов.
Лучистое напольное отопление дороже обычных систем с принудительной подачей воздуха, но со временем позволяет сэкономить деньги за счет повышения эффективности — отсутствуют каналы для утечки воздуха и потери энергии.
Вы не можете охладить свой дом лучистым теплом, поэтому вам понадобится отдельная система для кондиционирования воздуха в теплую погоду.
Существует два основных типа систем лучистого теплого пола: электрическая и водяная.
Электрический излучающий теплый пол использует электрические кабели сопротивления для производства тепла. Самый популярный стиль — это кабели, встроенные в тонкие маты, которые можно прокладывать под плиткой, камнем, паркетом или ламинатом. Электрические нагревательные маты подходят для модернизации.
Коврики подключаются к контроллеру термостата, где вы можете выбрать настройки температуры или установить таймер, чтобы полы были теплыми и уютными по утрам.
Некоторые типы сертифицированы как безопасные для использования в душевых.
Электрические излучающие напольные коврики нельзя разрезать так, чтобы они подходили к умывальникам и водостокам — их нужно заказывать у производителя и складывать, как головоломку. Решение — установка полноразмерных матов только на открытых участках с интенсивным движением.
Некоторые производители делают нагревательные маты, предназначенные для крепления скоб между балками пола, чтобы вы могли добавлять лучистое тепло для пола снизу, не снимая существующий пол.Затем под коврики устанавливается изоляция, чтобы тепло не рассеивалось вниз.
Опытные мастера своими руками справятся с установкой электрических тепловых матов. Стоимость ковриков, разъемов и контроллеров колеблется от 5 до 7 долларов за квадратный фут. Добавьте от 3 до 5 долларов за квадратный фут, если вы предпочитаете нанять профессионала.
Электрические однопроводные установки являются альтернативой матам. У них есть один сплошной изолированный провод, обвивающий металлические зажимы, прикрепленные к черному полу.Это позволяет вам настроить схему обогрева и разместить ее именно там, где вам нужно.
Однопроволочная система предназначена для встраивания в строительный раствор с укладкой финишного напольного покрытия над слоем раствора.
В системах обогрева горячей воды , также называемых водяным отоплением, используется нагретая вода, циркулирующая по трубкам из PEX (сшитого полиэтилена). Трубка заделана в строительный раствор или в фанерные панели сверхтолстого пола, которые имеют предварительно вырезанные каналы для удержания трубки на месте.Метод фанеры нельзя использовать под гвоздями, например, под паркет.
Гидравлические системы присоединяются к водонагревателю, насосу, который циркулирует воду, и термостату для регулирования температуры в помещении.
Система закрытая, то есть она не подключается к водонагревателю и системе, которую вы используете каждый день для стирки, приготовления пищи и купания.
Системы водяного отопления можно также использовать между балками перекрытий под существующими перекрытиями.Это делает их удобными для ремонта, но не рекомендуется для самостоятельной установки. Вы будете платить от 6 до 16 долларов за квадратный фут за профессионально установленную систему.
Как правильно выбрать термостат для вашей системы электрического теплого пола
Модели термостатов для теплых полов
HeatTechProducts.com предлагает (3) базовые модели напольных термостатов от Honeywell / Aube:
Стандартный программируемый термостат на 120 или 240 В, 7 дней — Th215-AF-120S или Th215-AF-240S
Двойное напряжение 120/240 В, 7-дневный программируемый термостат с 5 мА GFCI — Th215-AF-GA
Двойное напряжение 120/240 В, непрограммируемый термостат с 5 мА GFCI — Th214-AF-GA
Выбор подходящей модели термостата позволит максимизировать эффективность использования электричества в системе подогрева пола, достичь желаемого уровня комфорта в отдельных областях помещения.
дома и минимизировать ежемесячные эксплуатационные расходы.
Чувствительность к полу
Все (3) модели термостатов поставляются с датчиком температуры пола (модель Honeywell AC112-01) с проводами длиной 15 футов. Датчик температуры пола обычно устанавливается между нагревательными кабелями одновременно с системой теплого пола. Затем датчик подключается к термостату и позволяет ему точно считывать температуру пола.
Причина, по которой способность распознавания пола важна, связана со своевременным измерением температуры, которые позволяют термостату включать или выключать систему, когда температура достигает пороговых значений.Функция считывания температуры окружающей среды также присутствует на всех (3) моделях термостатов, но считается гораздо менее эффективной, поскольку она обеспечивает более медленное время отклика системы.
Программируемый и непрограммируемый термостат
Стандартный программируемый термостат с датчиком температуры пола (Th215-AF-120S или 240S) — самый популярный выбор среди клиентов, использующих электрическую систему подогрева пола HeatTech.
Программируемый термостат разработан, чтобы позволить пользователю заранее устанавливать желаемую температуру в течение каждого дня недели, используя (4) настройки времени в день.Основным преимуществом таких термостатов является возможность оптимизировать использование системы электрического теплого пола для повышения экономии энергии и снижения связанных с этим эксплуатационных расходов.
Непрограммируемый термостат — это упрощенная версия, которая не предлагает функций программирования и вместо этого позволяет пользователю изменять настройки температуры по запросу.
Стандартный против термостата типа GFCI
Основное различие между обычным (Th215-AF-120S) и термостатом GFCI (Th215-AF-GA или Th214-AF-GA) — 5 мА (0.005 Amp) встроенный прерыватель цепи замыкания на землю (сокращенно GFCI). Наличие термостата с датчиком температуры пола с функцией GFCI аналогично наличию в системе дополнительного высокочувствительного автоматического выключателя. Эта функция добавляет дополнительную безопасность, обнаруживая малейшую утечку тока (изменение тока, потребляемого системой) и отключая питание для предотвращения поражения электрическим током.
Термостаты GFCI в основном рекомендуются для областей, где может присутствовать высокий уровень влажности (например, душевые, парные), и в случае повреждения электрического кабеля — будь то во время или после установки, — безопасно отключат систему до тех пор, пока не будет сделан необходимый ремонт.
Поскольку HeatTech в системе теплого пола требует использования автоматического выключателя GFCI класса «A» независимо от применения и типа установки, термостаты GFCI устанавливаются только в том случае, если автоматический выключатель не имеет функции GFCI. Поэтому более популярным является стандартный программируемый или непрограммируемый термостат.
Комплекты HeatTech All-in-one
При покупке полной системы электрического теплого пола обратите внимание на комплекты HeatTech, которые включают комбинацию мата или кабеля с термостатом, датчиком пола и направляющими для кабеля (только для нагревательного кабеля) по одной низкой цене. Чтобы получить бесплатное предложение и дизайн излучающего теплого пола, посетите нашу страницу предложений и заполните форму запроса.
Как установить умный термостат от Warmup для полов с подогревом
Как установить умный термостат от Warmup для полов с подогревом
Итак, вы провели исследование и решили обновить свой дом с помощью интеллектуального термостата Wi-Fi от Warmup. Фактически, замена старого термостата напольного покрытия на умный термостат может сэкономить вам много денег в отопительный сезон.В отличие от своего
Warmup 4iE, предшественник, может сэкономить до 180 долларов в год на счетах за отопление. Хотя это относительно простой проект, не стесняйтесь обращаться к лицензированному электрику, если вы не уверены, что делаете это самостоятельно.
Интеллектуальный термостатWarmup — один из самых популярных термостатов среди наших подрядчиков. Кроме того, легко читаемый дизайн упрощает использование. Более того, 4iE может управлять как полами с подогревом, так и радиаторами.
В качестве альтернативы, функции 4iE включают технологию SmartGeo, позволяющую изучать ваши повседневные дела.
Через несколько недель система узнает ваше расписание. В свою очередь, создав автоматическое расписание, оно будет знать, когда нужно обогреть ваше жилое пространство. Более того, вы больше никогда не попадете в холодный дом.
Контроль
Примечательно, что управлять 4iE можно через Amazon echo. Просто установите приложение MyHeating на свой смартфон и активируйте «навык» в приложении Alexa. Что еще более важно, наш интеллектуальный термостат разработан для работы в среде IFTTT. Имея это в виду, возможности расширения возможностей вашего Умного дома безграничны.Не вдаваясь в подробности, платформа обеспечивает бесконечную интеграцию между обширным набором систем и платформ. Но что все это значит?
Эта служба соединяет ваши устройства и приложения так, как никогда раньше. От включения вашего потолочного вентилятора интеллектуальным термостатом разогрева до выключения термостата, если жена установит его слишком высоко (я бы не рекомендовал использовать эту функцию ради брака).
Имея это в виду, возможности просто безграничны.Самое приятное то, что вы всегда можете добавлять новые услуги прямо с их страницы. Более того, ознакомьтесь со списком существующих приложений IFTTT для Warmup 4iE, нажав здесь.
Наконец, давайте посмотрим на процесс установки. К тому же каждая установка будет отличаться, и это всего лишь общие рекомендации.
Установка нового термостата
Напоминание — термостаты следует использовать только в цепях, напряжение которых не превышает спецификации производителя.Также имейте в виду, что короткое замыкание проводки может вызвать сбой устройства и, возможно, травму. На этом этапе прерыватель должен оставаться отключенным.
Чтобы правильно установить пол с подогревом под паркетом, посмотрите это замечательное видео от Concord Carpenter.
Независимо от того, устанавливаете ли вы обогреваемую проволоку или сетку с подогревом для своего пола (нажмите здесь, чтобы получить дополнительную информацию), процесс подключения термостата будет одинаковым.
Согласно рекомендациям производителя, термостат следует устанавливать вдали от телевизоров, дверей и окон, а также от прямых солнечных лучей.Кроме того, 4iE должен быть установлен в пределах рабочего диапазона Wi-Fi вашего роутера, чтобы обеспечить оптимальное соединение. Имейте в виду, что концевой зонд датчика температуры должен входить примерно на 12 дюймов в нагреваемую область, не пересекая нагревательные кабели.
После того, как вы установите нагревательный кабель или мат, следующим шагом будет проложить провод по трубе в монтажную коробку глубиной 2 3/4 дюйма, где будет расположен термостат. Согласно рекомендациям производителя, нагревательный кабель следует прокладывать в отдельной трубе от кабеля датчика.
Разъемы на задней панели 4iE четко обозначены. Подключите горячую линию питания 120 В к L1, а нейтральную линию 120 В или 240 В — к L2 (см. Рисунок ниже). Сторона нагрузки или L1 / L2 — это нагревательные провода, идущие к актуальному мату или нагревательный провод.
Подключите их к проводам от пола с подогревом.
Обязательно подключите кабель датчика температуры к клеммам 1 и 2, расположенным в правом нижнем углу термостата (см. Рисунок выше).
Время для программирования блока
Пожалуйста, следите за программным видео Warmup ниже. Что еще более важно, перед изменением настроек убедитесь, что вы подключились к домашней сети Wi-Fi.
Кроме того, 4iE можно использовать для управления нагревателями основной платы — щелкните здесь для получения дополнительной информации по установке. Более того, вы можете использовать тот же термостат для управления системой подогрева фольгой Warmup, чтобы она проходила под ковровым покрытием и паркетом.
Кроме того, вы можете найти здесь инструкции по установке.
Войти на клиентский портал
Когда вы закончите программирование, рекомендую вам ознакомиться с порталом для клиентов. Для начала просто посетите: https://my.warmup.com/home и войдите в систему, используя те же учетные данные, которые вы использовали для входа в приложение. В то время как программирование может выполняться непосредственно с устройства или интеллектуального приложения, вносить изменения из браузера намного проще.
В дополнение к программным изменениям, вы также можете использовать веб-портал для отслеживания энергопотребления вашей обогреваемой системы, начисленных в результате затрат и средней температуры вашего жилого помещения.
Надеюсь, этот пост был полезен, и в следующий раз, когда кто-нибудь спросит, знаете ли вы, как установить умный термостат, вы сможете им помочь. Для получения дополнительной информации об установке Warmup 4iE посетите https: // www.

Монтаж встраиваемого регулятора предполагает необходимость создания технологического отверстия в выбранной стене. В случае с накладным прибором отверстие делать не придется.



Использование инфракрасной плёнки подразумевает монтаж датчика со стороны изнаночной части.
Рекомендуется проводить проверку до полной укладки напольного покрытия, что позволит при обнаружении проблемы быстро исправить её и с лёгкостью добраться в нужный момент к нагревательным элементам.
По этой причине возможны проблемы с перепадами температурного режима.